Youdova ostrovní laboratoř
Souhrn tématu
Youdova ostrovní laboratoř je soukromé výzkumné zařízení zaměřené na solární energii bez připojení k síti. Laboratoř využívá 36 polykrystalických panelů, hybridní měniče InfiniSolar a bateriový box 48V 200Ah pro zálohování energie. Systém je doplněn o UPS, generátor a pokročilý monitoring přes domácí automatizaci, což umožňuje efektivní správu a sledování spotřeby i výroby energie v reálném čase.
- rottenkiwi
- Příspěvky: 5451
- Registrován: pát úno 13, 2015 2:24 pm
- Reputace: 287
- Lokalita: SO, SK
- Bydliště: SO, SK
Re: Youdova ostrovní laboratoř
Našiel som len Edisonove bus bary ale naďabil som na túto tabuľku,
ktorá je zaujímavá pri akomkoľvek pripojení bateriek:
http://www.enerdrive.com.au/wp-content/ ... -Chart.pdf
ktorá je zaujímavá pri akomkoľvek pripojení bateriek:
http://www.enerdrive.com.au/wp-content/ ... -Chart.pdf
- youda
- Příspěvky: 3153
- Registrován: stř dub 27, 2016 12:12 am
- Reputace: 961
Re: Youdova ostrovní laboratoř
Jo řekl bych že už "přihořívá", ale furt to není ono.dumi píše:Nevim jak.u baterii ale.u bojleru a topeni to byl pan Tichlmann nebo jak se to pise...
Každopádně za pana Tichelmanna děkuji - vůbec jsem o něm nevěděl a přitom je to vlastně úplně ten samý princip.
Youdova ostrovní laboratoř 20kWp: https://youda.mypower.cz
-
FRSO
- Příspěvky: 2472
- Registrován: ned srp 14, 2011 10:13 pm
- Reputace: 163
- Lokalita: poblíž Hodonína
- Systémové napětí: >48V
- Výkon panelů [Wp]: 7200
- Kapacita baterie [kWh]: 9
Re: Youdova ostrovní laboratoř
Zdravím, taky jsi nevzpomenu, ale mohu říci, že jsem tohle zapojení používal jen nějaký čas, ale pak jsem si udělal měření úbytku a lépe a rovnoměrně vychází dva kratší propoje od každého pólu aku do stejného bodu + a -, teď zkouším zapojení paralelně 2 aku s krátkými propoji, na jeden aku jsou přivedeny současně měnič vespod a na něm přívod k MPPT, pokud pak klesá odběr, tak se to přelije a aku se srovnají poměrně rychle, používám to na PB AGM Hopecke 200-250Ah (bloky 6V) kde jsou ještě pumpy od Mandy 6V a funguje to super. Bloky jsou srovnány na +- 3mV .youda píše:Vážení kolegové akademici,
prosím vás, jak se jmenuje takový ten systém paralelního spojování článků, kdy plus přivedu na jednu stranu bateriového packu a mínus přivedu na druhou stranu, do diagonálně protilehlého rohu? Tedy aby bylo pokud možno zajištěno rovnoměrné nabíjení / vybíjení všech článků a neovlivňoval jen odpor propojovacích vodičů a přechodový odpor terminálů.
Někdy před lety jsem pod tím nákresem zapojení viděl pojmenování po nějakém mysliteli, ale vůbec si nemůžu vzpomenout po kterém. Určitě to nebyl Volta, Galvani ani Faraday...
Díky za nakopnutí!
Youda
5,4 kWp JJZ 4deg,1,8kWp JV 24deg, do 13.8.2022 bylo 3,6 kWp, MPII 5k, Victron MPPT 250/85-TR, aku 9,45 kWh Lion 15S, BMS 200A, Smart Shunt 500A.
k 27.3.2025 13250kWh
K 22.10.2025 16550kWh
k 27.3.2025 13250kWh
K 22.10.2025 16550kWh
- rottenkiwi
- Příspěvky: 5451
- Registrován: pát úno 13, 2015 2:24 pm
- Reputace: 287
- Lokalita: SO, SK
- Bydliště: SO, SK
Re: Youdova ostrovní laboratoř
Nebol to Theodor Meyer ?
https://patents.google.com/patent/US4411970
https://patents.google.com/patent/US4411970
-
KubisKV
- Příspěvky: 515
- Registrován: pon zář 04, 2017 1:06 pm
- Reputace: 64
- Bydliště: Chebsko
Re: Youdova ostrovní laboratoř
Pane profesore,
mohl by to být pan docent Tichelmann?
Myslím si, že by bylo vhodnější použít Tichelmannovo zapojení (+ na jedné straně a - na protější straně).
Tichelmanna jsem našel zde na fóru, omlouvám se za milnou informaci.
mohl by to být pan docent Tichelmann?
Myslím si, že by bylo vhodnější použít Tichelmannovo zapojení (+ na jedné straně a - na protější straně).
Tichelmanna jsem našel zde na fóru, omlouvám se za milnou informaci.
Naposledy upravil(a) KubisKV dne ned pro 15, 2019 2:12 pm, celkem upraveno 1 x.
- youda
- Příspěvky: 3153
- Registrován: stř dub 27, 2016 12:12 am
- Reputace: 961
Re: Youdova ostrovní laboratoř
Kdepak pánové, Meyer ani Tichelmann to nejsou.
Tichelmann je blízko, jak už jsem psal Dumimu, ale tenhle elektro-kolega, měl takové spíše Italské jméno. Něco jako Ziglioni, Makaroni nebo tak. Ovšem ani Marconi ani Popov to ale nebyl.
Obávám se, že moje paměť funguje stejně, když stará paní říká četníkovi:
Jo jo, příjmení toho pána začínalo určitě na "R".
No pak se zjistí, že pán se jmenoval "Lopuch".
Takže asi tak
Tichelmann je blízko, jak už jsem psal Dumimu, ale tenhle elektro-kolega, měl takové spíše Italské jméno. Něco jako Ziglioni, Makaroni nebo tak. Ovšem ani Marconi ani Popov to ale nebyl.
Obávám se, že moje paměť funguje stejně, když stará paní říká četníkovi:
Jo jo, příjmení toho pána začínalo určitě na "R".
No pak se zjistí, že pán se jmenoval "Lopuch".
Takže asi tak
Youdova ostrovní laboratoř 20kWp: https://youda.mypower.cz
- youda
- Příspěvky: 3153
- Registrován: stř dub 27, 2016 12:12 am
- Reputace: 961
Re: Youdova ostrovní laboratoř
Ano, těch možných zapojení je více, a ani to mnou zmiňované diagonální, není nejlepší. To, které popisuješ, by mělo být ještě vyrovnanější. Samozřejmě použít se dá jen při menším počtu paralelně spojených baterií, pak už je těch drátů mocFRSO píše:Zdravím, taky jsi nevzpomenu, ale mohu říci, že jsem tohle zapojení používal jen nějaký čas, ale pak jsem si udělal měření úbytku a lépe a rovnoměrně vychází dva kratší propoje od každého pólu aku do stejného bodu + a -, teď zkouším zapojení paralelně 2 aku s krátkými propoji, na jeden aku jsou přivedeny současně měnič vespod a na něm přívod k MPPT, pokud pak klesá odběr, tak se to přelije a aku se srovnají poměrně rychle, používám to na PB AGM Hopecke 200-250Ah (bloky 6V) kde jsou ještě pumpy od Mandy 6V a funguje to super. Bloky jsou srovnány na +- 3mV .
Youdova ostrovní laboratoř 20kWp: https://youda.mypower.cz
-
FRSO
- Příspěvky: 2472
- Registrován: ned srp 14, 2011 10:13 pm
- Reputace: 163
- Lokalita: poblíž Hodonína
- Systémové napětí: >48V
- Výkon panelů [Wp]: 7200
- Kapacita baterie [kWh]: 9
Re: Youdova ostrovní laboratoř
Pokud budou za sebou a použije se pak sběrnice k odběru a odvod se udělá uprostřed, tak je to pořád asi nejlepší řešení, navíc se pak dají pěkně oddělit pojistkou od každého aku.youda píše:Ano, těch možných zapojení je více, a ani to mnou zmiňované diagonální, není nejlepší. To, které popisuješ, by mělo být ještě vyrovnanější. Samozřejmě použít se dá jen při menším počtu paralelně spojených baterií, pak už je těch drátů mocFRSO píše:Zdravím, taky jsi nevzpomenu, ale mohu říci, že jsem tohle zapojení používal jen nějaký čas, ale pak jsem si udělal měření úbytku a lépe a rovnoměrně vychází dva kratší propoje od každého pólu aku do stejného bodu + a -, teď zkouším zapojení paralelně 2 aku s krátkými propoji, na jeden aku jsou přivedeny současně měnič vespod a na něm přívod k MPPT, pokud pak klesá odběr, tak se to přelije a aku se srovnají poměrně rychle, používám to na PB AGM Hopecke 200-250Ah (bloky 6V) kde jsou ještě pumpy od Mandy 6V a funguje to super. Bloky jsou srovnány na +- 3mV .
5,4 kWp JJZ 4deg,1,8kWp JV 24deg, do 13.8.2022 bylo 3,6 kWp, MPII 5k, Victron MPPT 250/85-TR, aku 9,45 kWh Lion 15S, BMS 200A, Smart Shunt 500A.
k 27.3.2025 13250kWh
K 22.10.2025 16550kWh
k 27.3.2025 13250kWh
K 22.10.2025 16550kWh
- rottenkiwi
- Příspěvky: 5451
- Registrován: pát úno 13, 2015 2:24 pm
- Reputace: 287
- Lokalita: SO, SK
- Bydliště: SO, SK
Re: Youdova ostrovní laboratoř
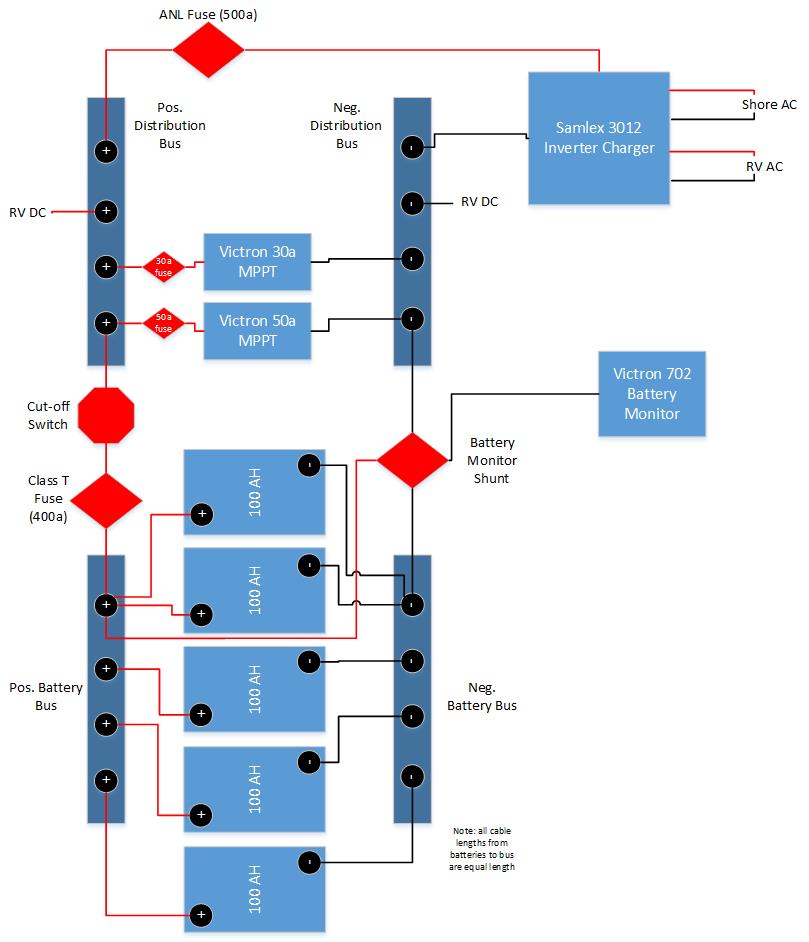
Takže by to malo byť pri par. zap. takto ?
Príp. máte niekto niečo takéto ?
- diablo007
- Příspěvky: 3186
- Registrován: stř lis 28, 2018 7:57 pm
- Reputace: 239
- Bydliště: Vyškov
Re: Youdova ostrovní laboratoř
Jestli to bylo italské jméno tak jeden odbornik skoro na vše se jmenoval Fantozziyouda píše:Kdepak pánové, Meyer ani Tichelmann to nejsou.
Tichelmann je blízko, jak už jsem psal Dumimu, ale tenhle elektro-kolega, měl takové spíše Italské jméno. Něco jako Ziglioni, Makaroni nebo tak. Ovšem ani Marconi ani Popov to ale nebyl.
Obávám se, že moje paměť funguje stejně, když stará paní říká četníkovi:
Jo jo, příjmení toho pána začínalo určitě na "R".
No pak se zjistí, že pán se jmenoval "Lopuch".
Takže asi tak
-
Frana
- Příspěvky: 73
- Registrován: sob úno 16, 2019 11:24 am
- Reputace: 8
- Bydliště: Podkrkonoší
Re: Youdova ostrovní laboratoř
Jeste bych se vratil k tomu maximalnimu adresovatelnemu poctu jednotlivych US2000 a US3000 v jednom paralelnim zapojeni. V podstate vsichni prodejci uvadi: US2000 - maximalne 8ks paralelne a US3000 maximalne 8ks paralelne. Nicmene primo na webu Pylontechu je jeden podstatny rozdil, ktery mne jednoznacne (tedy krome nominalni kapacity a vyssiho max nab/vyb proudu) vedl ke koupi US3000. Jde o to, ze Pylontech uvadi, ze US3000 se da paralelne spojit (a hlavne adresovat) maximalne 12ks - viz radek "Single string quantity - pcs". Pak uz je potreba LV hub.
Samozrejme pri vyssich proudech je treba radne nadimenzovat DC kabelaz - 12ks paralelne da celkem v pohode pres 1kA nominalne...
Samozrejme pri vyssich proudech je treba radne nadimenzovat DC kabelaz - 12ks paralelne da celkem v pohode pres 1kA nominalne...
nejaky ten Victron, k tomu 3x Fronius SYMO 3f 10kW+10kW+5kW v AC couplingu pres MODBUS/SUNspec, 10x Pylontech US5000 (48kWh), 20kWp+... 
https://www.4solar.cz
https://www.4solar.cz
-
pepaf
- Příspěvky: 1
- Registrován: úte led 07, 2020 9:36 pm
- Reputace: 0
- Lokalita: okolí Brna
- Systémové napětí: 48V
- Výkon panelů [Wp]: 5160
- Kapacita baterie [kWh]: 7,2
- Chci prodávat energii: NE
Re: Youdova ostrovní laboratoř
Ahoj,youda píše:Vážení kolegové akademici,
prosím vás, jak se jmenuje takový ten systém paralelního spojování článků, kdy plus přivedu na jednu stranu bateriového packu a mínus přivedu na druhou stranu, do diagonálně protilehlého rohu? Tedy aby bylo pokud možno zajištěno rovnoměrné nabíjení / vybíjení všech článků a neovlivňoval jen odpor propojovacích vodičů a přechodový odpor terminálů.
Někdy před lety jsem pod tím nákresem zapojení viděl pojmenování po nějakém mysliteli, ale vůbec si nemůžu vzpomenout po kterém. Určitě to nebyl Volta, Galvani ani Faraday...
Díky za nakopnutí!
Youda
neumím sem zatím vložit obrázek, tak aspoň odkaz k tématu (snad):
https://www.victronenergy.com/upload/do ... ted-EN.pdf
kapitola 3.3 Parallel battery bank wiring, obrázky zapojení str. 19
Ale jiné jméno jak Diagonally tam, ani nikde jinde, není
- youda
- Příspěvky: 3153
- Registrován: stř dub 27, 2016 12:12 am
- Reputace: 961
Re: Youdova ostrovní laboratoř
Vážení přátelé elektromobility,
sem tam se někdo z řidičů el.vozidel zastaví u mého solárního wallboxu, odebere na zkoušku pár kWh a zase frčí dál. Minulý týden mi ale jeden z vás udělal velkou radost: nejen, že se zastavil, ale navíc mi ve schránce nechal rukou-psaný vzkaz, takže po návratu z fabriky jsem si ho mohl přečíst. Pokud to dotyčný kolega čte, tak mu tímto velmi děkuji
Jelikož v zimě toho panely moc nedávají, wallbox je teď nastaven na pouhých 16A, tedy cca 3500W nabíjecího výkonu. Jinými slovy, nabíjí to tak pomalu, že to dojezd nijak neprodlouží. O to víc potěší, že si někdo dá ten čas a na půl hoďky tu zastaví, aby si nabíjení vyzkoušel.
(PS: Pokud musíte během nabíjení na malou, tak prosím čůrejte na tu prostřední tůji, ta krajní chudera už to moc nedává. Navíc, kvůli vánočním světýlkům co na ní jsou, hrozí úraz elektrickým proudem...)
Na jaře to bude lepší, wallbox bude dávat 32A (cca 7200W) a pokud nebude zrovna svítit, zadotuje potřebný rozdíl výkonu z baterek.
sem tam se někdo z řidičů el.vozidel zastaví u mého solárního wallboxu, odebere na zkoušku pár kWh a zase frčí dál. Minulý týden mi ale jeden z vás udělal velkou radost: nejen, že se zastavil, ale navíc mi ve schránce nechal rukou-psaný vzkaz, takže po návratu z fabriky jsem si ho mohl přečíst. Pokud to dotyčný kolega čte, tak mu tímto velmi děkuji
Jelikož v zimě toho panely moc nedávají, wallbox je teď nastaven na pouhých 16A, tedy cca 3500W nabíjecího výkonu. Jinými slovy, nabíjí to tak pomalu, že to dojezd nijak neprodlouží. O to víc potěší, že si někdo dá ten čas a na půl hoďky tu zastaví, aby si nabíjení vyzkoušel.
(PS: Pokud musíte během nabíjení na malou, tak prosím čůrejte na tu prostřední tůji, ta krajní chudera už to moc nedává. Navíc, kvůli vánočním světýlkům co na ní jsou, hrozí úraz elektrickým proudem...)
Na jaře to bude lepší, wallbox bude dávat 32A (cca 7200W) a pokud nebude zrovna svítit, zadotuje potřebný rozdíl výkonu z baterek.
Youdova ostrovní laboratoř 20kWp: https://youda.mypower.cz
-
josse
- Příspěvky: 1346
- Registrován: úte úno 14, 2017 9:35 pm
- Reputace: 158
Re: Youdova ostrovní laboratoř
Kolik už bylo věnováno e-mobilním z panelů a kolik ze sítě?
3,6kWp GWL Poly + 8,82kWp Canadian Mono, 3x PIP4048MS, 5x80P14S = 5600Cells 18650 (~900Ah/47kWh)
Elektrárna: https://emoncms.trenet.org/dashboard/view?id=3
TČ: https://emoncms.trenet.org/dashboard/view?id=21
Elektrárna: https://emoncms.trenet.org/dashboard/view?id=3
TČ: https://emoncms.trenet.org/dashboard/view?id=21
- youda
- Příspěvky: 3153
- Registrován: stř dub 27, 2016 12:12 am
- Reputace: 961
Re: Youdova ostrovní laboratoř
Elektroměr před wallboxem hlásí, že 21kWh. Takže z panelů bylo věnováno asi tak 100 Kč.
A to jsem ještě do té paralelně připojené zásuvky letos dal vánoční světýlka (8W) a na podzim párkrát sekačku (1600W). Takže jestli auta vzaly dohromady 15kWh tak je to moc.
Wallbox jsem nechal nafurt na FVE, takže z DS tam nešlo nic. I kdyby nesvítilo a v baterce FVE bylo posledních 10kWh, tak při výkonu wallboxu omezeném přes zimu na 3500W, by tam elektromobil musel stát 3 hodiny, než by tu baterku FVE vycuc.
Příští zimu to chci už mít vylepšené:
- Wallbox bude na začátku dávat 3500W.
- Po připojení auta se automaticky nastartují další InfiniSolary.
- Až všechny měniče naběhnout, wallbox automaticky zvedne svůj výkon na 7200W.
- Co nebude z panelů, vezme se z baterky.
- Pokud se auto odpojí, Wallbox se opět nastaví na 3500W.
- Když SOC klesne pod 50%, tak se výkon wallboxu sníží na minimum.
- Když SOC klesne na 20%, tak se automaticky vypnou všechny měniče. Wallbox chcípne. Ostatní okruhy se automaticky přepnou na DS (ten automatickej přepínač už mám namontovanej, funguje výborně, snad vydrží.)
Moje úvaha totiž je, že když už si to někdo přijede vyzkoušet, tak ať mu tam jde trochu víc, než jen přebytky z panelů. Naopak, až tam bude stát moje auto, tak to bude nabíjeno právě primárně z přebytků.
A to jsem ještě do té paralelně připojené zásuvky letos dal vánoční světýlka (8W) a na podzim párkrát sekačku (1600W). Takže jestli auta vzaly dohromady 15kWh tak je to moc.
Wallbox jsem nechal nafurt na FVE, takže z DS tam nešlo nic. I kdyby nesvítilo a v baterce FVE bylo posledních 10kWh, tak při výkonu wallboxu omezeném přes zimu na 3500W, by tam elektromobil musel stát 3 hodiny, než by tu baterku FVE vycuc.
Příští zimu to chci už mít vylepšené:
- Wallbox bude na začátku dávat 3500W.
- Po připojení auta se automaticky nastartují další InfiniSolary.
- Až všechny měniče naběhnout, wallbox automaticky zvedne svůj výkon na 7200W.
- Co nebude z panelů, vezme se z baterky.
- Pokud se auto odpojí, Wallbox se opět nastaví na 3500W.
- Když SOC klesne pod 50%, tak se výkon wallboxu sníží na minimum.
- Když SOC klesne na 20%, tak se automaticky vypnou všechny měniče. Wallbox chcípne. Ostatní okruhy se automaticky přepnou na DS (ten automatickej přepínač už mám namontovanej, funguje výborně, snad vydrží.)
Moje úvaha totiž je, že když už si to někdo přijede vyzkoušet, tak ať mu tam jde trochu víc, než jen přebytky z panelů. Naopak, až tam bude stát moje auto, tak to bude nabíjeno právě primárně z přebytků.
Youdova ostrovní laboratoř 20kWp: https://youda.mypower.cz
- youda
- Příspěvky: 3153
- Registrován: stř dub 27, 2016 12:12 am
- Reputace: 961
Re: Youdova ostrovní laboratoř
Přátelé,youda píše:...
Příští zimu to chci už mít vylepšené:
...
tak to dopadlo, jak muselo... Nevydržel jsem a do Fibaro obě funkce dopsal ještě během dneška:
1) Automatické připínání paralelních měničů a zvýšení výkonu wallboxu poté, co se k němu připojí elektromobil.
2) Automatické vypínání a zapínání měničů na základě SOC. (Přepnutí elektrických okruhů na DS je při přerušení dodávky z FVE zajištěno samočinným bazmekem z Číny.)
Abych se nemusel bezmezně spoléhat jen na automatiku, přidal jsem do GUI také možnost oba algoritmy deaktivovat a ovládat orloj manuálně. Je to tedy dost lechtivý pocit, když člověk vrazí do zásuvky spotřebič a ze strojovny je slyšet, jak samy startují další dva měniče. Pro uživatele Studeru denní chleba, ale v případě InfiniSolaru je to fakt zvláštní.
Přes mobilní GUI to vypadá takto:
Youdova ostrovní laboratoř 20kWp: https://youda.mypower.cz
- youda
- Příspěvky: 3153
- Registrován: stř dub 27, 2016 12:12 am
- Reputace: 961
Re: Youdova ostrovní laboratoř
Jeminkote!
Dnes ráno jsem se jal z poštovní schránky vyhodit všechny reklamní letáky a při té příležitosti jsem úplně dole našel 50Kč
To mi tu jistě nechal ten poslední elektromobilista a já si toho vůbec nevšminul a tím pádem jsem mu ani nepoděkoval. Achjo 
Takže děkuji moc, ale to opravdu nebylo nutné - u mne je nabíjení fakt zadarmo!
Youda
Dnes ráno jsem se jal z poštovní schránky vyhodit všechny reklamní letáky a při té příležitosti jsem úplně dole našel 50Kč
Takže děkuji moc, ale to opravdu nebylo nutné - u mne je nabíjení fakt zadarmo!
Youda
Youdova ostrovní laboratoř 20kWp: https://youda.mypower.cz
-
chatař
- Příspěvky: 861
- Registrován: stř bře 20, 2019 4:05 pm
- Reputace: 74
Re: Youdova ostrovní laboratoř
Koukám, že u tebe, youdo je všechno zadarmo. To se jen tak nevidí. Ale křivíš trh. 
11S (8 REC 295Wp POLY + 3 Canadian Solar 300Wp) Axpert VM II 24V/3000W, 2P Canadian Solar + MPPT Victron Smart Solar 100/20 + Carspa 24/230, 600W Pure sine + 4x Varta 6V/232Ah.
- diablo007
- Příspěvky: 3186
- Registrován: stř lis 28, 2018 7:57 pm
- Reputace: 239
- Bydliště: Vyškov
Re: Youdova ostrovní laboratoř
To chceš jako říct že defakto dává někomu dotace? Ale za to by měl být okamžitý banchatař píše:Koukám, že u tebe, youdo je všechno zadarmo. To se jen tak nevidí. Ale křivíš trh.
-
chatař
- Příspěvky: 861
- Registrován: stř bře 20, 2019 4:05 pm
- Reputace: 74
Re: Youdova ostrovní laboratoř
Dávat někomu něco zadarmo je ještě horší, než dát mu dotace. To je komunizmus v praxi - každému podle jeho potřeb. Chlap potřebuje nabít baterie u auta, přijede, nabije, odjede. Neslýchaná věc, nikdy bych nevěřil, že je něco takového možné.diablo007 píše:To chceš jako říct že defakto dává někomu dotace? Ale za to by měl být okamžitý banchatař píše:Koukám, že u tebe, youdo je všechno zadarmo. To se jen tak nevidí. Ale křivíš trh.![]()
11S (8 REC 295Wp POLY + 3 Canadian Solar 300Wp) Axpert VM II 24V/3000W, 2P Canadian Solar + MPPT Victron Smart Solar 100/20 + Carspa 24/230, 600W Pure sine + 4x Varta 6V/232Ah.
Kdo je online
Uživatelé prohlížející si toto fórum: Claudebot [Bot] a 4 hosti
