WATT router
Souhrn tématu
Diskuze o provozu watt routeru v domácích fotovoltaických instalacích se zaměřením na využití SSR výstupů pro nabíjení bojleru a baterií. Uživatelé sdílejí své zkušenosti, návody a schémata zapojení, které pomáhají lépe pochopit a optimalizovat instalaci. Příspěvky obsahují i technické detaily a rady pro správné přepínání výstupů, což usnadňuje efektivní řízení energie.
- abrams
- Příspěvky: 2780
- Registrován: ned črc 17, 2011 12:19 pm
- Reputace: 427
- Lokalita: Brno
- Bydliště: Brno
Re: WATT router
Měnič nebude uzeměn , už je uzeměnbert píše:
A ako bude uzemnený menič? Nečítal som znovu celé vlákno, no vyzerá to tak, že ste si z dvojfázového meniča "vylosoval" jednu fázu a tú ste pokrstil na PEN. To treba najprv vyskúšať, či nebude obal toho meniča kopať voči zemi z DS.
Treba rátať aj s tým, že keď budete napájať jednou fázou z meniča, prúd sa rozdelí medzi tri fázy, no nulák - N, prenáša plný výkon 5kW, v zábere možno do 10kW! Treba ho na tento prúd nadimenzovať, až po zbernicu za prúdovým chráničom.
stejný potenciál
Vodič mezi měničem a rozvaděčem je 2,5mm2 (2,5 x 16 = 40A x 230 = 9.200 kW ) což je dostatečně dimenzované ,
špičkové odběry jsou cca 3,5 kW a průměr cca 800 W . Takže tak nějak
Elektronům zdar
3,96kWp monokrystalů + 2x regl PCM60X + 24kWh LiFePO4 + 6kW HF sínus měnič 48MWh+ , celé na 52V systému .
Chibi v textu vyhrazeny
Chibi v textu vyhrazeny
- tomas
- Příspěvky: 2578
- Registrován: pon bře 07, 2011 11:05 am
- Reputace: 243
- Bydliště: Třinec
Re: WATT router
A baterky a DC rozvod nekope?
Chci elektrárnu s licencí a s prodejem přebytků nebo komunitní výměnou energie: ANO
- abrams
- Příspěvky: 2780
- Registrován: ned črc 17, 2011 12:19 pm
- Reputace: 427
- Lokalita: Brno
- Bydliště: Brno
Re: WATT router
To nevím , nesahal jsem na to
. Ale na DC nějaké rušení je
.
3,96kWp monokrystalů + 2x regl PCM60X + 24kWh LiFePO4 + 6kW HF sínus měnič 48MWh+ , celé na 52V systému .
Chibi v textu vyhrazeny
Chibi v textu vyhrazeny
-
drama
- Příspěvky: 1001
- Registrován: čtv črc 28, 2011 12:01 pm
- Reputace: 20
Re: WATT router
OK, pokud se použije takové SSR, které spíná a vypíná okamžitě, tak je možná jakákoliv frekvence. Pak ale asi bude chtít chladič relé integrovat do bojleru
.
-
matej
- Příspěvky: 826
- Registrován: čtv zář 01, 2011 6:30 pm
- Reputace: 45
Re: WATT router
Můžu se zeptat - ten přepínač sítí .. Co je to zač? Je to řízeno elektronicky nebo ručně?abrams píše:
Pravda a Láska zvítězí!.
- abrams
- Příspěvky: 2780
- Registrován: ned črc 17, 2011 12:19 pm
- Reputace: 427
- Lokalita: Brno
- Bydliště: Brno
Re: WATT router
Zdravím ,
přepínač jsou tři stykače s přepínacím kontaktem , řízené elektronicky .
Elektronům zdar
přepínač jsou tři stykače s přepínacím kontaktem , řízené elektronicky .
Elektronům zdar
3,96kWp monokrystalů + 2x regl PCM60X + 24kWh LiFePO4 + 6kW HF sínus měnič 48MWh+ , celé na 52V systému .
Chibi v textu vyhrazeny
Chibi v textu vyhrazeny
-
matej
- Příspěvky: 826
- Registrován: čtv zář 01, 2011 6:30 pm
- Reputace: 45
Re: WATT router
Díky .. ale je to bezpečné? Co když jeden nepřepne? Jsou stykače nějak vzájemně mechanicky blokovány?
Pravda a Láska zvítězí!.
- abrams
- Příspěvky: 2780
- Registrován: ned črc 17, 2011 12:19 pm
- Reputace: 427
- Lokalita: Brno
- Bydliště: Brno
Re: WATT router
Zdravím ,matej píše:Díky .. ale je to bezpečné? Co když jeden nepřepne? Jsou stykače nějak vzájemně mechanicky blokovány?
když nepřepne tak daná fáze jede na síť a zbytek na měnič
napájenou měničem a ovládány pomocí relé , tak se zatím nestalo , aby něktrý nesepnul
Mechanické blokování nemají
cca 6mm (šířka hluché mezery mezi sepnutími)
cca 2kW
Elektronům zdar
3,96kWp monokrystalů + 2x regl PCM60X + 24kWh LiFePO4 + 6kW HF sínus měnič 48MWh+ , celé na 52V systému .
Chibi v textu vyhrazeny
Chibi v textu vyhrazeny
-
matej
- Příspěvky: 826
- Registrován: čtv zář 01, 2011 6:30 pm
- Reputace: 45
Re: WATT router
Vlastně - to je faktabrams píše:když nepřepne tak daná fáze jede na síť a zbytek na měnič![]()
Pravda a Láska zvítězí!.
- abrams
- Příspěvky: 2780
- Registrován: ned črc 17, 2011 12:19 pm
- Reputace: 427
- Lokalita: Brno
- Bydliště: Brno
Re: WATT router
Zdravím ,
jo , a přepínám je postupně s vteřinovou pauzou
, stokrát lepší než je přepnout narás
.
Chci namalovat podrobné schéma zapojení , nejen že to podle toho budu předělávat , také jej pro inspiraci pověsím
na MyPower.cz
.
Elektronům zdar
jo , a přepínám je postupně s vteřinovou pauzou
Chci namalovat podrobné schéma zapojení , nejen že to podle toho budu předělávat , také jej pro inspiraci pověsím
na MyPower.cz
Elektronům zdar
3,96kWp monokrystalů + 2x regl PCM60X + 24kWh LiFePO4 + 6kW HF sínus měnič 48MWh+ , celé na 52V systému .
Chibi v textu vyhrazeny
Chibi v textu vyhrazeny
- abrams
- Příspěvky: 2780
- Registrován: ned črc 17, 2011 12:19 pm
- Reputace: 427
- Lokalita: Brno
- Bydliště: Brno
Re: WATT router
Zdravím ,
co říkáte na tohle ? Elektronům zdar
co říkáte na tohle ? Elektronům zdar
3,96kWp monokrystalů + 2x regl PCM60X + 24kWh LiFePO4 + 6kW HF sínus měnič 48MWh+ , celé na 52V systému .
Chibi v textu vyhrazeny
Chibi v textu vyhrazeny
-
PavelR
- Příspěvky: 3550
- Registrován: ned led 29, 2012 3:59 pm
- Reputace: 265
- Lokalita: Žabčice
- Systémové napětí: 48V
- Výkon panelů [Wp]: 29139
- Kapacita baterie [kWh]: 65
- Chci prodávat energii: ANO
- Chci/Mám dotaci: NE
Re: WATT router
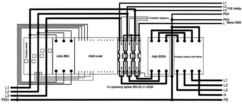
Nejak tomu nerozumim vlevo je DS a v pravo nahore FV? a ten menic jde odkud?
- abrams
- Příspěvky: 2780
- Registrován: ned črc 17, 2011 12:19 pm
- Reputace: 427
- Lokalita: Brno
- Bydliště: Brno
Re: WATT router
Je to návrh zapojení na začátku řetězce v hlavním rozvaděči . Ano , vlevo dole je přípojka DS , vpravo nahoře napojení
FVE 4kWp a pod ní napojení měniče 5 kW . V pravo dole "výstup" na kterém jsou pak jednotlivé domovní jističe .
Samozřejmě že to má pokračování , aktuálně řeším tento úsek insatlace .
Prolezu rozvaděč FVE abych namaloval jeho schéma a schéma instalace u měniče sem také dám
.
Zatím to je zapojené obdobně jako na obrázku , jen ještě bez toho Watt routeru .
Elektronům zdar
FVE 4kWp a pod ní napojení měniče 5 kW . V pravo dole "výstup" na kterém jsou pak jednotlivé domovní jističe .
Samozřejmě že to má pokračování , aktuálně řeším tento úsek insatlace .
Prolezu rozvaděč FVE abych namaloval jeho schéma a schéma instalace u měniče sem také dám
Zatím to je zapojené obdobně jako na obrázku , jen ještě bez toho Watt routeru .
Elektronům zdar
3,96kWp monokrystalů + 2x regl PCM60X + 24kWh LiFePO4 + 6kW HF sínus měnič 48MWh+ , celé na 52V systému .
Chibi v textu vyhrazeny
Chibi v textu vyhrazeny
-
MilanK
- Příspěvky: 161
- Registrován: ned led 15, 2012 11:31 pm
- Reputace: 4
- Bydliště: Slavkov
Re: WATT router
Možná bude někoho zajímat.
http://www.strasil.net/index.php?text=f ... tor-zateze
http://www.strasil.net/index.php?text=f ... tor-zateze
- jikra75
- Příspěvky: 1
- Registrován: pát srp 12, 2022 1:02 pm
- Reputace: 0
Re: WATT router
drama píše:Včera jsem naprogramoval jednoduchý PoC pro Arduino, takový malý WATT router, který pracuje jako housátko. Co první uvidí po vylíhnutí, to je jeho maminka. Pro Arduino je to tak, že co je na vstupu při zapnutí, to bere jako cílové napětí. Postupně zvyšuje výkon (přes SSR relé připojené na jeden pin) resp. výkon snižuje pokud napětí klesne pod stanovenou odchylku od cílového napětí. Program je samozřejmě možné hodně zlepšit. Je napsán, aby byl snadno k pochopení. Až mi dorazí SSR relé, otestuji jej v praxi. Plán je ten, že Arduino sepne nadřazená jednotka ve chvíli, kdy je systém v absorbci či ve floatu a je tedy žádoucí drobné přebytky uložit třeba do bojleru.Ještě poznámka. Vzhledem k tomu, že je potřeba PWM frekvence v řádu jednotek Hz, tak není možné použít vestavěné PWM piny.Kód: Vybrat vše
int analogPin = 3; // pin na kterem merime napeti na baterii float targetVoltage = 27; // hodnota ciloveho napeti float minVoltage = 26; // minimalni hodnota napeti, pri ktere se vypina PWM float analogVoltage = 0; // hodnota na pinu analogPin int pwmPin = 13; // pin na kterem vyrabime PWM signal float analogDivision= 18.6; // rozliseni na 1 volt (zapocitan o. delic) float diffMax = 0.2; // maximalni odchylka od ciloveho napeti byte pwmDuty = 0; // kolik % PWM cyklu bude rele zapnuto byte pwmStep = 20; // minimalni zmena skoku PWM int pwmFreq = 10; // frekvence PWM - maximalne 100Hz! int pwmCycle = 2; // cas v sekundach mezi zmenou PWM duty int sumTime = 0; // celkova delka PWM cyklu v ms int pwmLength = 0; // delka jednoho cyklu v milisekundach // funkce se provede po startu void setup() { // inicializace serioveho portu na rychlost 9600 bps: Serial.begin(9600); // nastaveni digitalniho pinu jako vystup pinMode(pwmPin, OUTPUT); // pojistka, aby jsme si nezapamatovali prilis // nizke cilove napeti while (analogVoltage < minVoltage + diffMax) { // pulsekunda na usazeni delay(500); // napeti na analogPin bude brano jako cilove napeti analogVoltage=analogRead(analogPin)/analogDivision; // vypiseme Serial.println("Aktualni napeti:"); Serial.println(analogVoltage); } // napeti je dostatecne vysoke, takze ho bereme jako cilove targetVoltage=analogVoltage; Serial.println("Cilove napeti nastaveno na:"); Serial.println(analogVoltage); } void loop() { // nacteme aktualni napeti analogVoltage=analogRead(analogPin)/analogDivision; // pokud je rozdil napeti skutecneho a ciloveho // ve stanovene mezi, zvysime vykon, jinak snizujeme if (targetVoltage - analogVoltage < diffMax) { if (pwmDuty+pwmStep > 100) { pwmDuty=100; } else { pwmDuty=pwmDuty+pwmStep; } } else { if (pwmDuty-pwmStep < 0) { pwmDuty=0; } else { pwmDuty=pwmDuty-pwmStep; } } // skokove stazeni vykonu, pokud dojde k poklesu napeti if ( analogVoltage < minVoltage) { pwmDuty=0; } Serial.println("Cilove napeti:"); Serial.println(targetVoltage); Serial.println("Aktualni napeti:"); Serial.println(analogVoltage); Serial.println("PWM:"); Serial.println(pwmDuty); // Vlastni PWM cyklus sumTime = 0; pwmLength = 1000 / pwmFreq; while ( sumTime < pwmCycle * 1000) { sumTime=sumTime+pwmLength; digitalWrite(pwmPin, HIGH); delay(pwmDuty*pwmLength/100); digitalWrite(pwmPin, LOW); delay(pwmLength*(100-pwmDuty)/100); } }
Dobrý den,povedlo se rozchodit ? Nepodělil by jste se prosím o detaily ,případně návod pro nás kteří nejsme až tak zdatní ?
Kdo je online
Uživatelé prohlížející si toto fórum: Claudebot [Bot], Google [Bot] a 0 hostů