Prestavba klimatizacie Airwell Compact 12 na tepelne cerpadlo
Souhrn tématu
Téma popisuje DIY přestavbu staré klimatizace Airwell Compact 12 na tepelné čerpadlo určené především pro ohřev bazénu. Diskuze obsahuje technické detaily o jednotce, návrhy na vhodný výměník, možnosti ovládání pomocí Arduino nebo ESP32 a rady ohledně měření průtoku a tlaku chladiva. Projekt je zaměřen na efektivní využití staršího zařízení s výkonem 3700 W a příkonem 1200 W, přičemž vytápění domu není doporučeno kvůli absenci invertoru.
- betmen
- Příspěvky: 966
- Registrován: stř led 11, 2023 2:54 pm
- Reputace:169
- Lokalita: nedaleko od Trencina
- Systémové napětí: >48V
- Výkon panelů [Wp]: 2080 + 7320
- Kapacita baterie [kWh]: 9,6
- Chci/Mám dotaci: NE
Prestavba klimatizacie Airwell Compact 12 na tepelne cerpadlo
zdravim damy a pani.
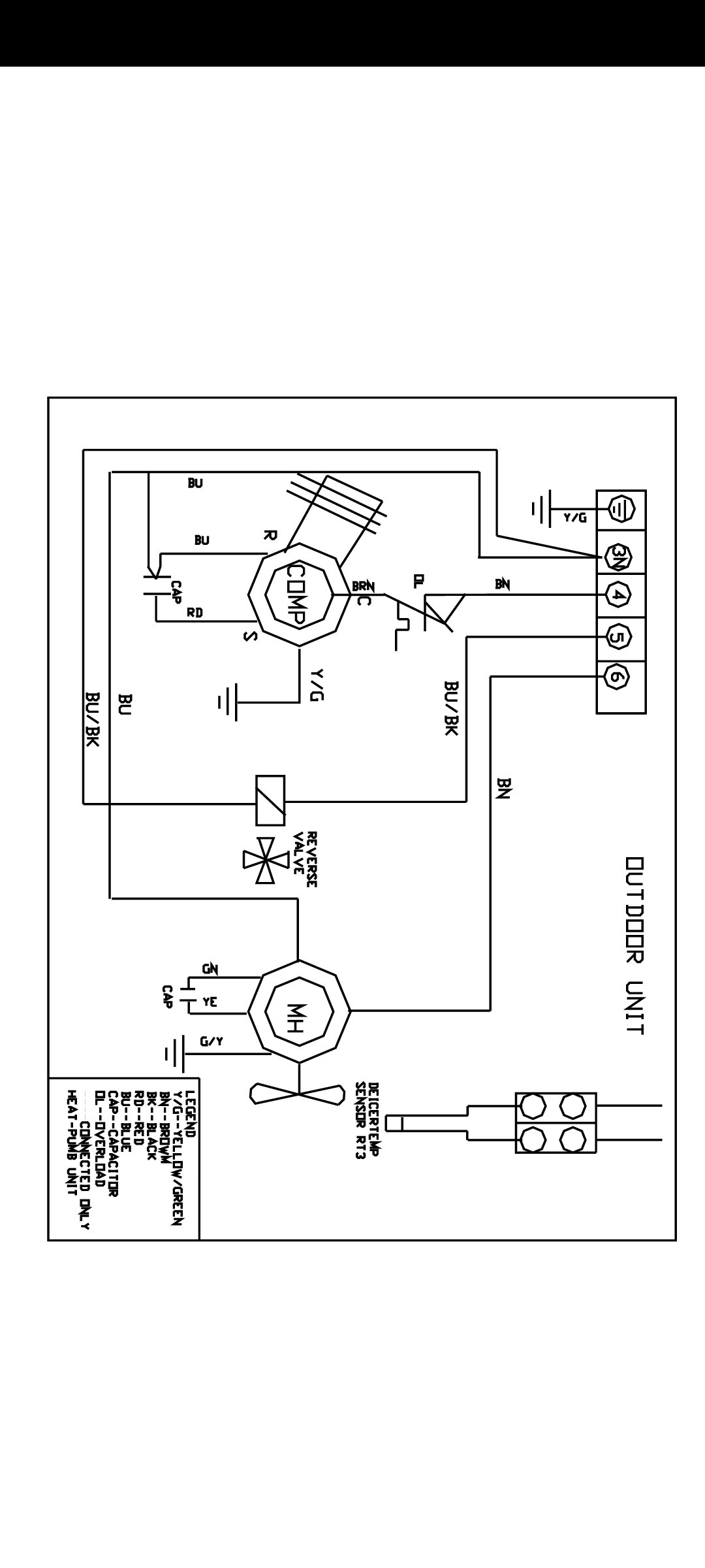
mam tu dalsi taky diy koncept na realizaciu a tym je prestavba starej klimatizacie Airwell Compact 12 NRG 407C na ohrev bazenu/TUV/domu s prikonom 1200W a vykonom 3700W.
klima je z roku 2005, zatial stale funkcna, bez vnutornej jednotky (co ale pri tejto masine nevadi - vysvetlim nizsie).
demontovali sme ju u zakaznika, kde sa menila za nove Mitsubishi a dostal som ju darom, co je škoda nepouzit na nieco zmysluplne.
k samotnej vonkajsej jednotke :
- je primitivna s logikou na urovni kolesa, tzn jedinu elektroniku co obsahuje je rozbehovy kondik a NTC termistor chladica
- jej elektricky obsah pozostava z kompresora, ventilatora a 4 cestneho ventilu (vie kurit/chladit) a vsetko sa spusta privedenim 230V na svorkovnicu tym padom ziadna komunikacia, protokoly, nic. pozna iba on/off
- viac k nej nie je co napisat, lebo viac toho neobsahuje
teraz akcny plan:
- kurenie do domu zavrhujem, kedze nie je invertorova
- kurenie do TUV zavrhujem, kedze mam iba bezne drazice bez vymenniku a otvorom do pivnice kde su, nic vacsie ako 100-120L bojler nedostanem
- zostava prestavba pre bazen, kde by vedela aj moc teplu vodu pocas leta chladit, okrem kurenia
tu vas chcem poprosit o dake rady a pomoc.
- nasiel som doskovy vymennik https://nordictec-shop.sk/773-vymennik- ... 0FEALw_wcB ktory by vykonom vyhovoval, pokial niekto viete o lepšom, lacnejsom, vhodnejsom, tak uvitam odporucenia (kludne aj daky had hodeny v kybli).
- ovládanie asi budem stavat na arduine, resp esp32/wemos aby sa to dalo dako integrovat do HA, takze by som potreboval odporucit k tomu istotne merac prietoku vody na 32mm hadice/potrubie aby sa kompresor nepustil ak voda netecie (bud vypnute cerpadlo, upchate, alebo iny dovod).
dalsiu vec co by som asi istotne uvital, je snimac tlaku plynu 407C, aby to vedelo pri kritickom tlaku vypnut.
budem vdacny aj za akekolvek vase skusenosti k tejto teme, co pomozu.
btw: kompresor je od toshiby https://areacooling.com/p/pg225x2c-4ft/ a ak niekto ma overene ci sa da ovladat cez frekvencny menic a dokazal by tlacit, tak to otvara dalsie možnosti.
mam tu dalsi taky diy koncept na realizaciu a tym je prestavba starej klimatizacie Airwell Compact 12 NRG 407C na ohrev bazenu/TUV/domu s prikonom 1200W a vykonom 3700W.
klima je z roku 2005, zatial stale funkcna, bez vnutornej jednotky (co ale pri tejto masine nevadi - vysvetlim nizsie).
demontovali sme ju u zakaznika, kde sa menila za nove Mitsubishi a dostal som ju darom, co je škoda nepouzit na nieco zmysluplne.
k samotnej vonkajsej jednotke :
- je primitivna s logikou na urovni kolesa, tzn jedinu elektroniku co obsahuje je rozbehovy kondik a NTC termistor chladica
- jej elektricky obsah pozostava z kompresora, ventilatora a 4 cestneho ventilu (vie kurit/chladit) a vsetko sa spusta privedenim 230V na svorkovnicu tym padom ziadna komunikacia, protokoly, nic. pozna iba on/off
- viac k nej nie je co napisat, lebo viac toho neobsahuje
teraz akcny plan:
- kurenie do domu zavrhujem, kedze nie je invertorova
- kurenie do TUV zavrhujem, kedze mam iba bezne drazice bez vymenniku a otvorom do pivnice kde su, nic vacsie ako 100-120L bojler nedostanem
- zostava prestavba pre bazen, kde by vedela aj moc teplu vodu pocas leta chladit, okrem kurenia
tu vas chcem poprosit o dake rady a pomoc.
- nasiel som doskovy vymennik https://nordictec-shop.sk/773-vymennik- ... 0FEALw_wcB ktory by vykonom vyhovoval, pokial niekto viete o lepšom, lacnejsom, vhodnejsom, tak uvitam odporucenia (kludne aj daky had hodeny v kybli).
- ovládanie asi budem stavat na arduine, resp esp32/wemos aby sa to dalo dako integrovat do HA, takze by som potreboval odporucit k tomu istotne merac prietoku vody na 32mm hadice/potrubie aby sa kompresor nepustil ak voda netecie (bud vypnute cerpadlo, upchate, alebo iny dovod).
dalsiu vec co by som asi istotne uvital, je snimac tlaku plynu 407C, aby to vedelo pri kritickom tlaku vypnut.
budem vdacny aj za akekolvek vase skusenosti k tejto teme, co pomozu.
btw: kompresor je od toshiby https://areacooling.com/p/pg225x2c-4ft/ a ak niekto ma overene ci sa da ovladat cez frekvencny menic a dokazal by tlacit, tak to otvara dalsie možnosti.
stacionárny dom :
2kWp - Siton210, 2x 100L Drazice
7,3kWp (JV - 3,7kWp, J - 1,2kWp, SZ - 2,4kWp) - Must PV1800 VHM 5548, Calb 16 x 180Ah
pojazdný dom:
120Wp + 12V, 200Ah LiFePo
prenosná elektráreň:
homemade skladaci 2x60Wp + 12V, 60Ah LiFePo + 75Ah olovo
2kWp - Siton210, 2x 100L Drazice
7,3kWp (JV - 3,7kWp, J - 1,2kWp, SZ - 2,4kWp) - Must PV1800 VHM 5548, Calb 16 x 180Ah
pojazdný dom:
120Wp + 12V, 200Ah LiFePo
prenosná elektráreň:
homemade skladaci 2x60Wp + 12V, 60Ah LiFePo + 75Ah olovo
- dusanmsk
- Příspěvky: 583
- Registrován: pát říj 15, 2021 10:41 am
- Reputace:62
- Lokalita: Kladno
- Systémové napětí: 48V
- Výkon panelů [Wp]: 11250
- Kapacita baterie [kWh]: 19.2
- Chci prodávat energii: NE
- Chci/Mám dotaci: NE
Re: Prestavba klimatizacie Airwell Compact 12 na tepelne cerpadlo
Bezim invertorovy sinclair asge 24 uz asi 8 rokov do podlahovky. Ten vymennik nepoznam, mam swep. Pokial vyhovuju tlaky tak preco nie. Budes musiet navarit redukcie na cu trubku s chladivom, toto byva obvykle najvacsi kamen urazu, najst cloveka co je ochotny to spravit (pricom to nie je ziaden problem a za 15 minut nema co robit). Pripadne zohnat vymennik s uz naletovanymi kaliskovymi spojmi.
Ako cidlo prietoku pouzivam impulzny vodomer (pretoze pocitam COP), pre teba to bude ale asi overkill. Mal som nejake prietokove cidlo od regulusu, moc spolah na to nebol. Mam taky pocit, ze sa robia aj nejake bezkontaktne ultrazvukove, skus pohladat k arduinu.
Inak ak mas podlahovku, tak kurenie do domu nevidim ako problem. Ono toho vykonu u tej klimy zas nie je na rozdavanie a v chladnejsom obdobi aj tak nebude stacit, ak nemas nieco ako pasiv.
Ako cidlo prietoku pouzivam impulzny vodomer (pretoze pocitam COP), pre teba to bude ale asi overkill. Mal som nejake prietokove cidlo od regulusu, moc spolah na to nebol. Mam taky pocit, ze sa robia aj nejake bezkontaktne ultrazvukove, skus pohladat k arduinu.
Inak ak mas podlahovku, tak kurenie do domu nevidim ako problem. Ono toho vykonu u tej klimy zas nie je na rozdavanie a v chladnejsom obdobi aj tak nebude stacit, ak nemas nieco ako pasiv.
30*375 Wp JJZ, 2xXTM4000, 2xVT-80, 4xUS5000
- Tommy215
- Příspěvky: 18
- Registrován: čtv led 26, 2023 3:19 pm
- Reputace:1
- Lokalita: MH
Re: Prestavba klimatizacie Airwell Compact 12 na tepelne cerpadlo
Ahoj, taky mám výměník NordicTec, měl jsem z max tlaků strach, ale jedu 4tý rok předělávku GREE BORA. Výměník drží, ikdyž mám na trubce výměníku při odmrazování -12°C a je obalený jinovatkou 

Přechod na CU jsem vyřešil bez pájení.
Koupil jsem nerez kulatinu, kamarád na soustruhu vytočil závit + kónus na pertl a TIGem se navařilo na výměník
Přechod na CU jsem vyřešil bez pájení.
Koupil jsem nerez kulatinu, kamarád na soustruhu vytočil závit + kónus na pertl a TIGem se navařilo na výměník
- betmen
- Příspěvky: 966
- Registrován: stř led 11, 2023 2:54 pm
- Reputace:169
- Lokalita: nedaleko od Trencina
- Systémové napětí: >48V
- Výkon panelů [Wp]: 2080 + 7320
- Kapacita baterie [kWh]: 9,6
- Chci/Mám dotaci: NE
Re: Prestavba klimatizacie Airwell Compact 12 na tepelne cerpadlo
to je tiez zaujimave riesenie, doskac co som daval do linku je priamo na plyn voda do 45bar a na strane plynu ma priamo na naverenie trubky.
viac by sa mi ale pacilo tvoje riesenie na pertle.
viac by sa mi ale pacilo tvoje riesenie na pertle.
stacionárny dom :
2kWp - Siton210, 2x 100L Drazice
7,3kWp (JV - 3,7kWp, J - 1,2kWp, SZ - 2,4kWp) - Must PV1800 VHM 5548, Calb 16 x 180Ah
pojazdný dom:
120Wp + 12V, 200Ah LiFePo
prenosná elektráreň:
homemade skladaci 2x60Wp + 12V, 60Ah LiFePo + 75Ah olovo
2kWp - Siton210, 2x 100L Drazice
7,3kWp (JV - 3,7kWp, J - 1,2kWp, SZ - 2,4kWp) - Must PV1800 VHM 5548, Calb 16 x 180Ah
pojazdný dom:
120Wp + 12V, 200Ah LiFePo
prenosná elektráreň:
homemade skladaci 2x60Wp + 12V, 60Ah LiFePo + 75Ah olovo
- betmen
- Příspěvky: 966
- Registrován: stř led 11, 2023 2:54 pm
- Reputace:169
- Lokalita: nedaleko od Trencina
- Systémové napětí: >48V
- Výkon panelů [Wp]: 2080 + 7320
- Kapacita baterie [kWh]: 9,6
- Chci/Mám dotaci: NE
Re: Prestavba klimatizacie Airwell Compact 12 na tepelne cerpadlo
vies mi prosim ta poskytnut daky link na ten merac prietoku?dusanmsk píše: pon kvě 19, 2025 11:13 amAko cidlo prietoku pouzivam impulzny vodomer (pretoze pocitam COP), pre teba to bude ale asi overkill. Mal som nejake prietokove cidlo od regulusu, moc spolah na to nebol. Mam taky pocit, ze sa robia aj nejake bezkontaktne ultrazvukove, skus pohladat k arduinu.
Inak ak mas podlahovku, tak kurenie do domu nevidim ako problem. Ono toho vykonu u tej klimy zas nie je na rozdavanie a v chladnejsom obdobi aj tak nebude stacit, ak nemas nieco ako pasiv.
nepotrebujem pre bazen nič vypocitavat, ma to byt vyslovene ako ochranny prvok. ak nie je prietok, tak arduino nezopne rele kompresora.
impulzy si clovek vie potom v arduine spracovat.
a podlahovku nemam, kurim do radiatorov, resp 1/2 domu uz klimou a dokurujem krbom ak je chut a energia na prikladanie.
tak ci tak kedze je to stary model on/off, tak ani neuvazujem o pouziti na kurenie domu.
stacionárny dom :
2kWp - Siton210, 2x 100L Drazice
7,3kWp (JV - 3,7kWp, J - 1,2kWp, SZ - 2,4kWp) - Must PV1800 VHM 5548, Calb 16 x 180Ah
pojazdný dom:
120Wp + 12V, 200Ah LiFePo
prenosná elektráreň:
homemade skladaci 2x60Wp + 12V, 60Ah LiFePo + 75Ah olovo
2kWp - Siton210, 2x 100L Drazice
7,3kWp (JV - 3,7kWp, J - 1,2kWp, SZ - 2,4kWp) - Must PV1800 VHM 5548, Calb 16 x 180Ah
pojazdný dom:
120Wp + 12V, 200Ah LiFePo
prenosná elektráreň:
homemade skladaci 2x60Wp + 12V, 60Ah LiFePo + 75Ah olovo
- dusanmsk
- Příspěvky: 583
- Registrován: pát říj 15, 2021 10:41 am
- Reputace:62
- Lokalita: Kladno
- Systémové napětí: 48V
- Výkon panelů [Wp]: 11250
- Kapacita baterie [kWh]: 19.2
- Chci prodávat energii: NE
- Chci/Mám dotaci: NE
Re: Prestavba klimatizacie Airwell Compact 12 na tepelne cerpadlo
https://www.reguluseshop.cz/prutokove-spinace/produkty
Alebo nejaky aliexpress/dratek. Mozno nejake ultrazvukove cidlo (ale nemam skusenost).
Alebo nejaky aliexpress/dratek. Mozno nejake ultrazvukove cidlo (ale nemam skusenost).
30*375 Wp JJZ, 2xXTM4000, 2xVT-80, 4xUS5000
- betmen
- Příspěvky: 966
- Registrován: stř led 11, 2023 2:54 pm
- Reputace:169
- Lokalita: nedaleko od Trencina
- Systémové napětí: >48V
- Výkon panelů [Wp]: 2080 + 7320
- Kapacita baterie [kWh]: 9,6
- Chci/Mám dotaci: NE
Re: Prestavba klimatizacie Airwell Compact 12 na tepelne cerpadlo
co to mas za vymennik? to asi nie je origo na F plyny, ked to ma 1 col na kazdej strane...Tommy215 píše: pon kvě 19, 2025 11:31 amAhoj, taky mám výměník NordicTec, měl jsem z max tlaků strach, ale jedu 4tý rok předělávku GREE BORA. Výměník drží, ikdyž mám na trubce výměníku při odmrazování -12°C a je obalený jinovatkou
Přechod na CU jsem vyřešil bez pájení.
Koupil jsem nerez kulatinu, kamarád na soustruhu vytočil závit + kónus na pertl a TIGem se navařilo na výměník
received_839768593902823.jpegreceived_834143561136482.jpeg
stacionárny dom :
2kWp - Siton210, 2x 100L Drazice
7,3kWp (JV - 3,7kWp, J - 1,2kWp, SZ - 2,4kWp) - Must PV1800 VHM 5548, Calb 16 x 180Ah
pojazdný dom:
120Wp + 12V, 200Ah LiFePo
prenosná elektráreň:
homemade skladaci 2x60Wp + 12V, 60Ah LiFePo + 75Ah olovo
2kWp - Siton210, 2x 100L Drazice
7,3kWp (JV - 3,7kWp, J - 1,2kWp, SZ - 2,4kWp) - Must PV1800 VHM 5548, Calb 16 x 180Ah
pojazdný dom:
120Wp + 12V, 200Ah LiFePo
prenosná elektráreň:
homemade skladaci 2x60Wp + 12V, 60Ah LiFePo + 75Ah olovo
Kdo je online
Uživatelé procházející toto fórum: Claudebot [Bot]
