Balancer – mohlo by to fungovať?
Souhrn tématu
Uživatelé diskutují o možnosti sestavení balanceru pro Li-Ion a LiFePO4 baterie za rozumnou cenu. Probírá se použití zvyšujících DC/DC měničů s blokovacími diodami a spínacími obvody pro efektivní vyrovnání napětí jednotlivých článků. Zároveň se porovnává jednoduchost pasivních řešení s účinností a sofistikovaností aktivních balancerů, které umožňují lepší diagnostiku a nastavení.
- Dusan61
- Příspěvky: 343
- Registrován: úte kvě 22, 2018 6:38 am
- Reputace:112
- Lokalita: Zvolen
- Systémové napětí: 24V
- Výkon panelů [Wp]: 3960
- Kapacita baterie [kWh]: 13
- Bydliště: ZV
Balancer – mohlo by to fungovať?
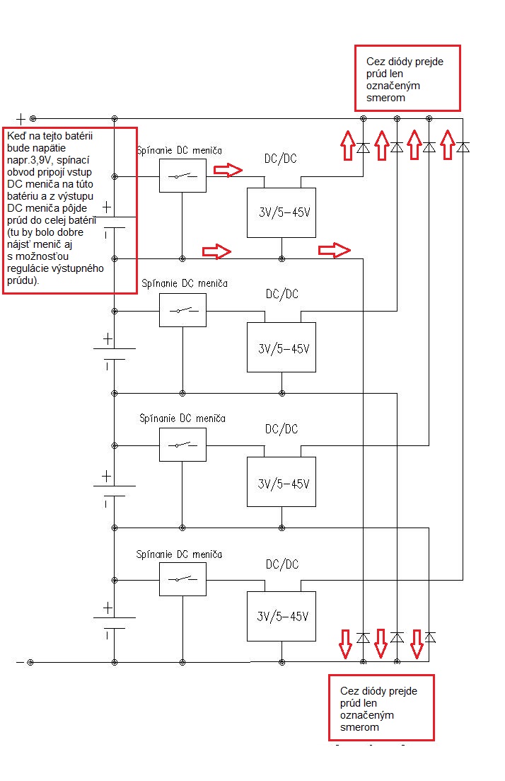
Keď mi doslúžia moje olovené batérie, tak si plánujem poskladáť batériu z LI-ON 18650, alebo kúpim LIFEPO4 . Potom budem potrebovať aj balancer, preto uvažujem o niečom za prijateľnú cenu.
Chcel by som použiť zvyšujúce DC/DC meniče, pomocou vhodného spínacieho obvodu ich pripájať na jednotlivé batérie a z výstupu DC meniča napájať cez blokovacie diódy celú batériu.
Doma mám už dva DC/DC meniče, ktoré používam na niečo iné. Keďže tieto meniče majú spoločný mínus, tak predpokladám, že lacné meniče to budú mať rovnako, preto tam chcem dať na výstup DC meničov oddeľovacie diódy.
Niečo som už aj hľadal:
Zvyšujúci DC/DC menič. Obvod na spínanie vstupu DC meniča (tu by bolo potrebné ešte doplniť spínanie pomocou tranzistora, alebo relé). Blokové schéma zapojenia spínačov a meničov na batérie. Moja predstava fungovania je takáto.
Na spínacom obvode si nastavím napätie plus nejaké hysterézia pri ktorom sa má pripájať a odpájať vstup DC meniča na jednotlivé batérie a na výstupe DC meniča nastavím potrebné napätie plus úbytok na diódach. Zatiaľ neviem koľko by to celé malo odber z batérií, ale ak by to fungovalo, tak vždy lepšie ako to mariť na teplo v odporoch.
Čo poviete, mohlo by to takto fungovať?
Za odpovede vopred ďakujem.
Chcel by som použiť zvyšujúce DC/DC meniče, pomocou vhodného spínacieho obvodu ich pripájať na jednotlivé batérie a z výstupu DC meniča napájať cez blokovacie diódy celú batériu.
Doma mám už dva DC/DC meniče, ktoré používam na niečo iné. Keďže tieto meniče majú spoločný mínus, tak predpokladám, že lacné meniče to budú mať rovnako, preto tam chcem dať na výstup DC meničov oddeľovacie diódy.
Niečo som už aj hľadal:
Zvyšujúci DC/DC menič. Obvod na spínanie vstupu DC meniča (tu by bolo potrebné ešte doplniť spínanie pomocou tranzistora, alebo relé). Blokové schéma zapojenia spínačov a meničov na batérie. Moja predstava fungovania je takáto.
Na spínacom obvode si nastavím napätie plus nejaké hysterézia pri ktorom sa má pripájať a odpájať vstup DC meniča na jednotlivé batérie a na výstupe DC meniča nastavím potrebné napätie plus úbytok na diódach. Zatiaľ neviem koľko by to celé malo odber z batérií, ale ak by to fungovalo, tak vždy lepšie ako to mariť na teplo v odporoch.
Čo poviete, mohlo by to takto fungovať?
Za odpovede vopred ďakujem.
Panel 270 Wp ZV
Panely 3960 Wp, Regulátor EPEVER-150VDC/80A, Meniče Dom/Victron 5000 VA/24V, Bojler/Victron 3000 VA/24V, Akumulátor Li-ion 18650 56P/8S + Li-ion 50Ah 3P/8S + Li-ion 150Ah 8S = 31,6V/440Ah
LK3 monitoring
Grafy:Panely 3960 WpNapätie na akum.Energia v akum.Denný výkon/spotreba
DC/DC menič
Panely 3960 Wp, Regulátor EPEVER-150VDC/80A, Meniče Dom/Victron 5000 VA/24V, Bojler/Victron 3000 VA/24V, Akumulátor Li-ion 18650 56P/8S + Li-ion 50Ah 3P/8S + Li-ion 150Ah 8S = 31,6V/440Ah
LK3 monitoring
Grafy:Panely 3960 WpNapätie na akum.Energia v akum.Denný výkon/spotreba
DC/DC menič
- ota
- Příspěvky: 2297
- Registrován: čtv dub 18, 2013 9:37 am
- Reputace:514
- Bydliště: na chaloupce u lesa-Příbramsko
Re: Balancer – mohlo by to fungovať?
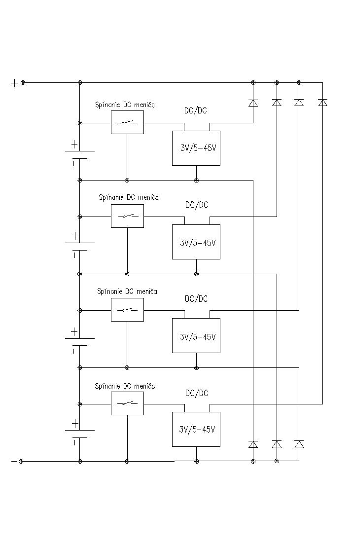
Plánují něco podobného ale chtěl bych na to jít obráceně.
DC DC měniče budou mít vstup 8x24V výstupy na jednotlivé články na úrovni 3,1V.
Takže se bude balancovat pouze pokud bude napětí některého článku pod touto úrovní a odpadne připínání DC DC měničů.
DC DC měniče budou mít vstup 8x24V výstupy na jednotlivé články na úrovni 3,1V.
Takže se bude balancovat pouze pokud bude napětí některého článku pod touto úrovní a odpadne připínání DC DC měničů.
70kWp + 10kW Infinity, 25kWh LiFe
- volente
- Příspěvky: 2441
- Registrován: stř srp 20, 2014 1:01 am
- Reputace:428
- Bydliště: Brno - venkov
Re: Balancer – mohlo by to fungovať?
1. Dobře a svědomitě poskládaná baterie z 18650tek nepotřebuje balancer. POZOR to je pouze můj názor.
2. Jak si modul s nemožností nastavení proudu poradí s balancováním ve stavu vybité baterie?(nastavené napětí na výstupu bude výrazně vyšší než napětí baterie).
3. A vlastně to ani nebude balancovat, protože si ten modul vezme proud z celého zbytku baterie, a ne z toho článku. Z galvanicky oddělenými moduly by to asi šlo.
2. Jak si modul s nemožností nastavení proudu poradí s balancováním ve stavu vybité baterie?(nastavené napětí na výstupu bude výrazně vyšší než napětí baterie).
3. A vlastně to ani nebude balancovat, protože si ten modul vezme proud z celého zbytku baterie, a ne z toho článku. Z galvanicky oddělenými moduly by to asi šlo.
5,5kWp - 4x Solartec mono 180Wp +¨6x IBC 155Wp poly + 10x Solea 170Wp mono + 6x Husinage HSG 190Wp + 6x Calyxo 70Wp amorf vertikálně (JV), 2x ZN ShineSolar poly 250Wp + 2x 260Wp poly (JZ), Epever LS 3024B, Epever LS 2024B, MakeSkyBlue 20A, eSmart 3 - 60A, 19 kWh Li-Ion, Axpert MSXE PF1, 24V/3,0kW, Axpert MSXE 24V/2,4kW.
- martin2190
- Příspěvky: 301
- Registrován: pon čer 20, 2016 1:56 pm
- Reputace:18
Re: Balancer – mohlo by to fungovať?
co se stane s diodou pripojenou paralelne v propustym smeru k baterce ??? predpokladam ze to shori
FVE 4,9KWp kostal piko 5,5 , MVE 17KW , elektroauto ELTRA
- Dusan61
- Příspěvky: 343
- Registrován: úte kvě 22, 2018 6:38 am
- Reputace:112
- Lokalita: Zvolen
- Systémové napětí: 24V
- Výkon panelů [Wp]: 3960
- Kapacita baterie [kWh]: 13
- Bydliště: ZV
Re: Balancer – mohlo by to fungovať?
Neviem či to dobre chápem, ale ak bude konkrétna batéria vybitá tak sa DC menič pripojený k tejto batérii ani nezapne. Bude tam obvod na spínanie vstupu DC meniča a ak si na tomto spínači nastaným že má zopnúť napr. pri 3,9V a vypnúť pri 3,8V, tak pri inej hodnote napätia konkrétnej batérii DC menič nebude odoberať prúd z konkrétnej batérii.volente píše:1. Dobře a svědomitě poskládaná baterie z 18650tek nepotřebuje balancer. POZOR to je pouze můj názor.
2. Jak si modul s nemožností nastavení proudu poradí s balancováním ve stavu vybité baterie?(nastavené napětí na výstupu bude výrazně vyšší než napětí baterie).
3. A vlastně to ani nebude balancovat, protože si ten modul vezme proud z celého zbytku baterie, a ne z toho článku. Z galvanicky oddělenými moduly by to asi šlo.
Áno galvanicky oddelené moduly by boli lepšie, ale keď tam dám oddeľovacie diódy, tak jednotlivé meniče asi budú medzi sebou oddelené, aby neprešlo celkové napätie batérie do jednotlivých DC meničov.
V tomto návrhu zapojenia nemám zapojenú diódu paralelne v priepustnom smere k batérii.volente píše:co se stane s diodou pripojenou paralelne v propustym smeru k baterce ??? predpokladam ze to shori
Ak to chápem zle, tak ma prosím opravte.
Panel 270 Wp ZV
Panely 3960 Wp, Regulátor EPEVER-150VDC/80A, Meniče Dom/Victron 5000 VA/24V, Bojler/Victron 3000 VA/24V, Akumulátor Li-ion 18650 56P/8S + Li-ion 50Ah 3P/8S + Li-ion 150Ah 8S = 31,6V/440Ah
LK3 monitoring
Grafy:Panely 3960 WpNapätie na akum.Energia v akum.Denný výkon/spotreba
DC/DC menič
Panely 3960 Wp, Regulátor EPEVER-150VDC/80A, Meniče Dom/Victron 5000 VA/24V, Bojler/Victron 3000 VA/24V, Akumulátor Li-ion 18650 56P/8S + Li-ion 50Ah 3P/8S + Li-ion 150Ah 8S = 31,6V/440Ah
LK3 monitoring
Grafy:Panely 3960 WpNapätie na akum.Energia v akum.Denný výkon/spotreba
DC/DC menič
- Jozef51
- Příspěvky: 504
- Registrován: stř bře 01, 2017 8:06 am
- Reputace:92
- Bydliště: Rosovice
Re: Balancer – mohlo by to fungovať?
volente » pon srp 06, 2018 12:26 am
1. Dobře a svědomitě poskládaná baterie z 18650tek nepotřebuje balancer. POZOR to je pouze můj názor.
volente, Vas vyrok ma jednu chybu. Je to aj moj nazor a tyka sa to nielen baterii z Li-ion clankov ale aj Pb-aku s ktorymi momentalne pracujem (a pravdepodobne by sa dali pripojit podobne vyroky o viacerych technologiach). Samozrejme, ze nazorov moze byt viac a nikomu nezakazujem realizovat u seba cokolvek za svoje peniaze. A ani mi to nevadi.
Nerobim este s Li-ionmi ale ked ten cas nastane tak budem sa snazit najst sposob ako kapacitne vyvazit jednotlive poschodia serioparalerneho zapojenia baterie navzajom cim blizsie. A bateriu nevybijat v ziadnom pripade pod bezpecnu kapacitu najslabsieho poschodia baterie. Bezne sa taketo destruktivne vybijanie baterie robi u Pb-aku a hovori sa o prepolovani clanku/clankov baterie. Vysledkom je rychle znicenie najslabsieho clanku baterie a koniec celej baterie. Myslim, ze podobny proces nastane u vsetkych typov clankov a baterii z nich zlozenych.
A balancovanie treba pouzivat opatrne a s rozmyslom. V extreme moze balancovanie maskovat problem s nejakym poschodim baterie a nieco co by sa dalo riesit na pociatku iba pripojenim dalsieho clanku ku slabemu poschodiu (a zvysenim pouzitelnej kapacity celej baterie) prejde do rychlej a uplnej destrukcie celeho slabsieho poschodia baterie a moze prerast do destrukcie celej baterie.
U baterii vidim dva primarne problemy. Ako zmerat skutocnu efektivnu kapacitu jednotlivych poschodi baterie a ako nevybijat bateriu pod kapacitu najslabsieho poschodia baterie. Samozrejme nasleduju dalsie problemy a su o nich napisane asi cele knihy... a vsetko je komplikovane ci na start baterie pouzivate horne alebo dolne balancovanie.
1. Dobře a svědomitě poskládaná baterie z 18650tek nepotřebuje balancer. POZOR to je pouze můj názor.
volente, Vas vyrok ma jednu chybu. Je to aj moj nazor a tyka sa to nielen baterii z Li-ion clankov ale aj Pb-aku s ktorymi momentalne pracujem (a pravdepodobne by sa dali pripojit podobne vyroky o viacerych technologiach). Samozrejme, ze nazorov moze byt viac a nikomu nezakazujem realizovat u seba cokolvek za svoje peniaze. A ani mi to nevadi.
Nerobim este s Li-ionmi ale ked ten cas nastane tak budem sa snazit najst sposob ako kapacitne vyvazit jednotlive poschodia serioparalerneho zapojenia baterie navzajom cim blizsie. A bateriu nevybijat v ziadnom pripade pod bezpecnu kapacitu najslabsieho poschodia baterie. Bezne sa taketo destruktivne vybijanie baterie robi u Pb-aku a hovori sa o prepolovani clanku/clankov baterie. Vysledkom je rychle znicenie najslabsieho clanku baterie a koniec celej baterie. Myslim, ze podobny proces nastane u vsetkych typov clankov a baterii z nich zlozenych.
A balancovanie treba pouzivat opatrne a s rozmyslom. V extreme moze balancovanie maskovat problem s nejakym poschodim baterie a nieco co by sa dalo riesit na pociatku iba pripojenim dalsieho clanku ku slabemu poschodiu (a zvysenim pouzitelnej kapacity celej baterie) prejde do rychlej a uplnej destrukcie celeho slabsieho poschodia baterie a moze prerast do destrukcie celej baterie.
U baterii vidim dva primarne problemy. Ako zmerat skutocnu efektivnu kapacitu jednotlivych poschodi baterie a ako nevybijat bateriu pod kapacitu najslabsieho poschodia baterie. Samozrejme nasleduju dalsie problemy a su o nich napisane asi cele knihy... a vsetko je komplikovane ci na start baterie pouzivate horne alebo dolne balancovanie.
Naposledy upravil(a) Jozef51 dne pon srp 06, 2018 9:18 am, celkem upraveno 2 x.
- střídač_N
- Příspěvky: 702
- Registrován: sob říj 21, 2017 2:22 pm
- Reputace:117
Re: Balancer – mohlo by to fungovať?
Diody ničemu nepomohou, jen škodí.Dusan61 píše:............ opravte.
První měnič určitě nebude funkční.
Ostatní akumulátory budou různorodě zatěžovány.
Závěr: slepá ulička.
- kodl69
- Příspěvky: 8427
- Registrován: sob črc 19, 2014 8:56 pm
- Reputace:1090
- Lokalita: severně od Brna
- Systémové napětí: 48V
- Výkon panelů [Wp]: 8kWp
- Kapacita baterie [kWh]: 12kWh
- Chci prodávat energii: NE
- Chci/Mám dotaci: NE
Re: Balancer – mohlo by to fungovať?
Galvanicky izolovaný DC-DC měnič je nutnost, jinak to prakticky nefunguje. Když si to tady trochu pročteš, tak předprototyp už mám odzkoušenej, momentálně číňan posílá desky na prototypy a pokud to dopadne, tak koncem měsíce budu mít prvních 10ks na odzkoušení. Předpokládám, že nějaký úpravy ještě budou, ale obrázek z měření hovoří jasně. Chyba téhle topologie je to, že čím víc DC-DC měničů je zapnutejch, tím vív energie se vrací do článků, z kterých je potřeba odebírat, v extrémním případě, když balancuje 15čl. ze 16, je to tak, že (pro můj měnič) je z každýho článku odebíráno cca 7A a 15*0.4A se vrací, což je cca 6A. v té chvíli dojde stejně k tomu, že většina energie se změní v teplo, ale těch 6A navíc do jednoho článku za to snad stojí. To je extrémní stav, obvykle balancuje 1-3 čl. z 15-ti, což je trochu lepší z pohledu účinnosti.
TI má nějakej IO, co umí to přelívání přesně řídit z jednoho do jinýho článku (synchronní step up a step down měniče), ale je to domeček plnej koleček, nevím, jestli by to šlo nějak vytvořit k domácímu použití, ale je to skoro dokonalý po stránce využití energie.
TI má nějakej IO, co umí to přelívání přesně řídit z jednoho do jinýho článku (synchronní step up a step down měniče), ale je to domeček plnej koleček, nevím, jestli by to šlo nějak vytvořit k domácímu použití, ale je to skoro dokonalý po stránce využití energie.
ostrov skoro 8kWp neustále ve stádiu zrodu: smartshunt(ex WBJR), MPPT150/45, MPPT 250/100(ex midnitesolar 150 clasic lite), 16S a různě P cca 340Ah Winston, MP II 5000,( ex Powerjack 8kW, ex samodomo cca 4kW). 48V DC rozvody a spotřebiče.
- peater
- Příspěvky: 249
- Registrován: pát bře 20, 2015 9:25 pm
- Reputace:14
Re: Balancer – mohlo by to fungovať?
Ahoj, náhodou jsem narazil u číňana na toto: https://www.aliexpress.com/item/1pcs-Hi ... eff88dc4cf
mohlo by to fungovat? Je to palič, nebo přelévací pumpa.
mohlo by to fungovat? Je to palič, nebo přelévací pumpa.
9000Wp, 48v, 2x Pip-5048 MK paralelně, Li-ion 470Ah, ICC monitoring, GreenBonO vytěžovač
https://pvoutput.org/list.jsp?userid=50768
https://pvoutput.org/list.jsp?userid=50768
- mobilik
- Příspěvky: 2677
- Registrován: úte úno 04, 2014 9:06 am
- Reputace:266
- Bydliště: Neďaleko Košic (SR)
Re: Balancer – mohlo by to fungovať?
Vizera to na prelievaciu pumpu. Škoda ze iba 1A to dokáže...
Trebalo by to vyskúšať...
Trebalo by to vyskúšať...
Najprv sa učíme chodiť a hovoriť, neskôr sa učíme sedieť a držať hubu... :stupidme:
Hybridná FVE dom: 6,3kWp, Victron Energy, 12kWh Pylontech+GB-Aku
On-Grid FVE dom: 3,6kWp, FRONIUS AC Coupling+VB
OFF-Grid FVE chata: 1,5kWp, Axpert, PCM, 200Ah/24V 18650
Hybridná FVE dom: 6,3kWp, Victron Energy, 12kWh Pylontech+GB-Aku
On-Grid FVE dom: 3,6kWp, FRONIUS AC Coupling+VB
OFF-Grid FVE chata: 1,5kWp, Axpert, PCM, 200Ah/24V 18650
- marko250
- Příspěvky: 3714
- Registrován: ned led 12, 2014 7:41 pm
- Reputace:574
- Lokalita: Hlučín
- Bydliště: Hlučín
Re: Balancer – mohlo by to fungovať?
Přelévačka,ale i tu 1A bych bral s rezervou,protože o pár řádků níže už píšou rozsah 0-1A.Objednal si je tuším už Noparasito a čeká až dojdou a vyzkouší je.
20.415kWp/JZ-39°/16x Jinko bifacial 590 ,JV-90°/8xLeapton mono 650 + <JZ-90° /15xJAsolar / mono 385
regly EASUN 2x 5.5kWp MPPT <28A> , 1x EASUN <80A> a 1x EASUN <100A>
baterka 17s 54.4VDC LFP4/1412Ah<uloží 76kWh>
dvě ŠKATULE 11kW paraelně /22kW
regly EASUN 2x 5.5kWp MPPT <28A> , 1x EASUN <80A> a 1x EASUN <100A>
baterka 17s 54.4VDC LFP4/1412Ah<uloží 76kWh>
dvě ŠKATULE 11kW paraelně /22kW
- peater
- Příspěvky: 249
- Registrován: pát bře 20, 2015 9:25 pm
- Reputace:14
Re: Balancer – mohlo by to fungovať?
No, myslím že ten vyrovnávací proud je nastavitelný. Používám BMS tam se to taky nastavuje přes telefon. To je fakt jestli to dá 1A.......
9000Wp, 48v, 2x Pip-5048 MK paralelně, Li-ion 470Ah, ICC monitoring, GreenBonO vytěžovač
https://pvoutput.org/list.jsp?userid=50768
https://pvoutput.org/list.jsp?userid=50768
- rottenkiwi
- Příspěvky: 5451
- Registrován: pát úno 13, 2015 2:24 pm
- Reputace:287
- Lokalita: SO, SK
- Bydliště: SO, SK
Re: Balancer – mohlo by to fungovať?
A toto by nefungovalo ?
https://power.murata.com/data/power/MYMGK1R804FRSR.pdf
Príp. verziu s vyšším prúdom ?
https://power.murata.com/data/power/MYMGK1R804FRSR.pdf
Príp. verziu s vyšším prúdom ?
- marko250
- Příspěvky: 3714
- Registrován: ned led 12, 2014 7:41 pm
- Reputace:574
- Lokalita: Hlučín
- Bydliště: Hlučín
Re: Balancer – mohlo by to fungovať?
Hned v první větě máš,že není izolovaný,tak nepůjde. The MYMGK1R804FRSR/MYMGK00504ERSR are
miniature Mono Block type non-isolated
miniature Mono Block type non-isolated
20.415kWp/JZ-39°/16x Jinko bifacial 590 ,JV-90°/8xLeapton mono 650 + <JZ-90° /15xJAsolar / mono 385
regly EASUN 2x 5.5kWp MPPT <28A> , 1x EASUN <80A> a 1x EASUN <100A>
baterka 17s 54.4VDC LFP4/1412Ah<uloží 76kWh>
dvě ŠKATULE 11kW paraelně /22kW
regly EASUN 2x 5.5kWp MPPT <28A> , 1x EASUN <80A> a 1x EASUN <100A>
baterka 17s 54.4VDC LFP4/1412Ah<uloží 76kWh>
dvě ŠKATULE 11kW paraelně /22kW
- NOPARasito
- Příspěvky: 2601
- Registrován: čtv črc 19, 2018 12:14 am
- Reputace:192
- Bydliště: Vidiek, Trhanova Lhota
Re: Balancer – mohlo by to fungovať?
Jj cekam, uz je na ceste, ale kvuli vanocnimu shonu to bude na 100% v lednu ;-(((.
Kazdopadne to za zkousku stoji.
U me jedou i cinske s 100mA a v pohode dobancuji na Lifepo4 na napr.na 3,31V vsech 16S. Ale taky je pravda, ze zatim mam veskere S srovnane kapacitne v radech 0,5Ah. Uvidim co cas udela s kapacitama a tak chci mit nachystanou prelevaci zalohu
))).
Chci to na 5 packach prehazovat pro případ potreby a mit to jen na rychle vykonove konektory.
Viz.: Http://aesobchod.cz/ostatni-soucastky/8 ... g-508.html s tim ze 8-mi nasobne.
Mam je zadara, tak pouziju
Peater: to co jsi poslal je BMS s Balancerem dle popisu, ja objednal jen balancer
Kazdopadne to za zkousku stoji.
U me jedou i cinske s 100mA a v pohode dobancuji na Lifepo4 na napr.na 3,31V vsech 16S. Ale taky je pravda, ze zatim mam veskere S srovnane kapacitne v radech 0,5Ah. Uvidim co cas udela s kapacitama a tak chci mit nachystanou prelevaci zalohu
Chci to na 5 packach prehazovat pro případ potreby a mit to jen na rychle vykonove konektory.
Viz.: Http://aesobchod.cz/ostatni-soucastky/8 ... g-508.html s tim ze 8-mi nasobne.
Mam je zadara, tak pouziju
Peater: to co jsi poslal je BMS s Balancerem dle popisu, ja objednal jen balancer
- brin
- Příspěvky: 932
- Registrován: sob úno 18, 2012 3:59 pm
- Reputace:87
Re: Balancer – mohlo by to fungovať?
A co tohle, to je taky aktivní balancer, ne? https://www.aliexpress.com/item/3S-16S- ... aa070cb975
- NOPARasito
- Příspěvky: 2601
- Registrován: čtv črc 19, 2018 12:14 am
- Reputace:192
- Bydliště: Vidiek, Trhanova Lhota
Re: Balancer – mohlo by to fungovať?
Brin: aktivne paliiii
- peater
- Příspěvky: 249
- Registrován: pát bře 20, 2015 9:25 pm
- Reputace:14
Re: Balancer – mohlo by to fungovať?
Můžeš nahodit odkaz? DíkNOPARasito píše:Jj cekam, uz je na ceste, ale kvuli vanocnimu shonu to bude na 100% v lednu ;-(((.
Kazdopadne to za zkousku stoji.
U me jedou i cinske s 100mA a v pohode dobancuji na Lifepo4 na napr.na 3,31V vsech 16S. Ale taky je pravda, ze zatim mam veskere S srovnane kapacitne v radech 0,5Ah. Uvidim co cas udela s kapacitama a tak chci mit nachystanou prelevaci zalohu))).
Chci to na 5 packach prehazovat pro případ potreby a mit to jen na rychle vykonove konektory.
Viz.: Http://aesobchod.cz/ostatni-soucastky/8 ... g-508.html s tim ze 8-mi nasobne.
Mam je zadara, tak pouziju
Peater: to co jsi poslal je BMS s Balancerem dle popisu, ja objednal jen balancer
Je to něco podobného: https://www.aliexpress.com/item/4-24-se ... 817cbf377d
9000Wp, 48v, 2x Pip-5048 MK paralelně, Li-ion 470Ah, ICC monitoring, GreenBonO vytěžovač
https://pvoutput.org/list.jsp?userid=50768
https://pvoutput.org/list.jsp?userid=50768
- NOPARasito
- Příspěvky: 2601
- Registrován: čtv črc 19, 2018 12:14 am
- Reputace:192
- Bydliště: Vidiek, Trhanova Lhota
- brin
- Příspěvky: 932
- Registrován: sob úno 18, 2012 3:59 pm
- Reputace:87
Re: Balancer – mohlo by to fungovať?
Přijde mi to efektivnější. Chápu, že přečerpávací pumpa bude asi mírně účinnější, ale já snad radši odpory. Nemá se tam co podělat.NOPARasito píše:Brin: aktivne paliiii
Kdo je online
Uživatelé procházející toto fórum: Claudebot [Bot]
