MorningStar TriStar MPPT controler 60A
- dedo
- Příspěvky: 233
- Registrován: čtv zář 22, 2011 10:33 pm
- Reputace: 10
- Bydliště: SK
Re: MorningStar TriStar MPPT controler 60A
Prišiel som na to: je potrebné klikať na spodný (ako keby prehľadový) graf; vyselektovaný úsek sa objaví v hornom, veľkom
Tak jest!

vata píše:No, kdyby i ten SW k tomu byl ideální, bylo by to celé k neuvěření

- Lui
- Příspěvky: 1277
- Registrován: pon srp 08, 2011 3:14 pm
- Reputace: 148
- Lokalita: Senec
- Systémové napětí: 48V
- Výkon panelů [Wp]: cca 35kwp
- Kapacita baterie [kWh]: malá
- Bydliště: Slovensko
Re: MorningStar TriStar MPPT controler 60A
Nemáte niekto náhodou návod k 60A tristaru (PWM)...?
Už som všetko možné prehladal,a nikde som to nenašiel v "zozumitelnom" jazyku....
Už som všetko možné prehladal,a nikde som to nenašiel v "zozumitelnom" jazyku....

málo kwp
, 60V 1,2kAh , 15S 600P Lion
+ 60V 198Ah Lifepo4
, 10 x MPPT VT-80 , 4xStuder XTH 8000 vo výstavbe ,
Záloha:180Wp
,12V LiFePO4 60Ah
, epsolar 10 ,victron 350w sinus



Záloha:180Wp


-
- Příspěvky: 180
- Registrován: úte bře 20, 2012 9:39 pm
- Reputace: 9
Re: MorningStar TriStar MPPT controler 60A
Google translate? 

- Lui
- Příspěvky: 1277
- Registrován: pon srp 08, 2011 3:14 pm
- Reputace: 148
- Lokalita: Senec
- Systémové napětí: 48V
- Výkon panelů [Wp]: cca 35kwp
- Kapacita baterie [kWh]: malá
- Bydliště: Slovensko
Re: MorningStar TriStar MPPT controler 60A
To som tiež skúsil....a vyhodilo mi to že súbor je moc velký a nedá sa preložiť.... 
No a tolko čo je v tom anglickom prevedení sa mi teda naozaj nechce prepisovať.
PS:Už som to konečne našiel....

No a tolko čo je v tom anglickom prevedení sa mi teda naozaj nechce prepisovať.
PS:Už som to konečne našiel....

málo kwp
, 60V 1,2kAh , 15S 600P Lion
+ 60V 198Ah Lifepo4
, 10 x MPPT VT-80 , 4xStuder XTH 8000 vo výstavbe ,
Záloha:180Wp
,12V LiFePO4 60Ah
, epsolar 10 ,victron 350w sinus



Záloha:180Wp


-
- Příspěvky: 438
- Registrován: sob čer 02, 2012 8:22 pm
- Reputace: 8
- Bydliště: 580m n.m. na Vysočině
Re: MorningStar TriStar MPPT controler 60A
Jestliže English, French, German, Spanish ani Chinese nejsou srozumitelné, tak je to smutné, a nezbývá, než trochu dřiny a použití magických klávesových zkratek Ctrl+C, Ctrl+V a narvat to tam třeba po částech,
nebo si to nějak převést do jiné formy, která online přeložit půjde (doufám že vám to pojede, ať nejsem za blbce):http://translate.google.cz/translate?sl ... EN.04.html
nebo si to nějak převést do jiné formy, která online přeložit půjde (doufám že vám to pojede, ať nejsem za blbce):http://translate.google.cz/translate?sl ... EN.04.html
2x Tristar / 26kWh v lithiu / 7,3kWp na střeše / 2xXTM-4000 / >38MWh
/ start 05/2012 s 440Wp.

-
- Příspěvky: 221
- Registrován: ned kvě 20, 2012 9:20 pm
- Reputace: 4
Re: MorningStar TriStar MPPT controler 60A
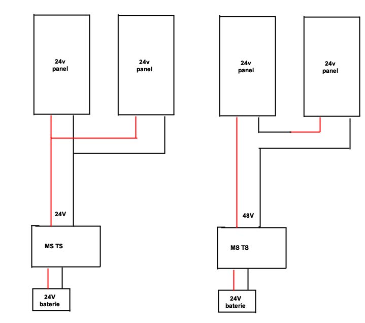
pratele vlastnici MS TS, mam na vas dotaz, ktere zapojeni je elektricky vyhodnejsi?
paralelni zapojeni panelu s nominalnim napetim 24V a napetim na prazdno 30V
nebo seriove zapojeni s nominalnim napetim 48V a napetim na prazdno 60V
dle specifikace MSTS zvladne az 150V na FV vstupu.
chapu ze pri seriovem zapojeni potecou mensi proudy, tudiz muze byt mensi prurez vedeni od panelu.
Jsou tam nejake dalsi vyhody?
je efektivnejsi MPPT z 60V na 24V nez z 30V na 24V pri dvojnasobnem proudu?
paralelni zapojeni panelu s nominalnim napetim 24V a napetim na prazdno 30V
nebo seriove zapojeni s nominalnim napetim 48V a napetim na prazdno 60V
dle specifikace MSTS zvladne az 150V na FV vstupu.
chapu ze pri seriovem zapojeni potecou mensi proudy, tudiz muze byt mensi prurez vedeni od panelu.
Jsou tam nejake dalsi vyhody?
je efektivnejsi MPPT z 60V na 24V nez z 30V na 24V pri dvojnasobnem proudu?
- Lui
- Příspěvky: 1277
- Registrován: pon srp 08, 2011 3:14 pm
- Reputace: 148
- Lokalita: Senec
- Systémové napětí: 48V
- Výkon panelů [Wp]: cca 35kwp
- Kapacita baterie [kWh]: malá
- Bydliště: Slovensko
Re: MorningStar TriStar MPPT controler 60A
Ani jedno zapojenie nie je správne....prochazka85 píše:pratele vlastnici MS TS, mam na vas dotaz, ktere zapojeni je elektricky vyhodnejsi?
paralelni zapojeni panelu s nominalnim napetim 24V a napetim na prazdno 30V
nebo seriove zapojeni s nominalnim napetim 48V a napetim na prazdno 60V
Na 24V systém potrebuješ v záťaži minimálne 29V (nie naprázdno) alebo viac,MPPT to premení na prúd.....

Na 48V násobok....
A ak je to PWM (ako moj MS TS)...tak je to jedno,ja tam mám okolo 85-90V naprázdno....
málo kwp
, 60V 1,2kAh , 15S 600P Lion
+ 60V 198Ah Lifepo4
, 10 x MPPT VT-80 , 4xStuder XTH 8000 vo výstavbe ,
Záloha:180Wp
,12V LiFePO4 60Ah
, epsolar 10 ,victron 350w sinus



Záloha:180Wp


-
- Příspěvky: 826
- Registrován: čtv zář 01, 2011 6:30 pm
- Reputace: 45
Re: MorningStar TriStar MPPT controler 60A
LUI, čo nie je správne na tom druhom zapojení (48Vmpp, 60Voc, pri 24Vbat)?
To bude predsa v pohode fungovať ...
To prvé zapojenie v zime bude fungovať ale v lete keď bude napätie menšie ako Vbat tak to nebude dávať plný výkon.
To bude predsa v pohode fungovať ...
To prvé zapojenie v zime bude fungovať ale v lete keď bude napätie menšie ako Vbat tak to nebude dávať plný výkon.
Pravda a Láska zvítězí!.
- Lui
- Příspěvky: 1277
- Registrován: pon srp 08, 2011 3:14 pm
- Reputace: 148
- Lokalita: Senec
- Systémové napětí: 48V
- Výkon panelů [Wp]: cca 35kwp
- Kapacita baterie [kWh]: malá
- Bydliště: Slovensko
Re: MorningStar TriStar MPPT controler 60A
Prepáč ten druhý je správne....matej píše:LUI, čo nie je správne na tom druhom zapojení (48Vmpp, 60Voc, pri 24Vbat)?
To bude predsa v pohode fungovať ...
(nepozeral som že aj druhý nákres je na 24V baterku....ešte raz pardon

Ja by som tiež mal jednu otázku k týmto regulátorom...má niekto skúsenosť s dvoma regulátormy na jednu baterku...?
Totižto mám jeden MS TS 60 (PWM) a k nemu onedlho pribudne aj MS 60 MPPT....a rád by som ich volajako "spojil" dokopy....ale tak aby spolupracovaly...
málo kwp
, 60V 1,2kAh , 15S 600P Lion
+ 60V 198Ah Lifepo4
, 10 x MPPT VT-80 , 4xStuder XTH 8000 vo výstavbe ,
Záloha:180Wp
,12V LiFePO4 60Ah
, epsolar 10 ,victron 350w sinus



Záloha:180Wp


-
- Příspěvky: 565
- Registrován: sob úno 25, 2012 9:36 pm
- Reputace: 25
Re: MorningStar TriStar MPPT controler 60A
Propojení dvou regulátorů - Na Tristar PWM je třeba koupit RSC-1 převodník http://www.ebay.com/itm/Morningstar-RSC ... 0371638389 , a propojit oba regulátory přes sběrnici EIA-485 (MPPT jž obsahuje potřebné obvody/konektor)
Účinnost viz obrázek. Při paralelním zapojení je o 1% lepší učinnost, ale zase jsou větší ztráty v kabelu mezi panelem a MPPT reg., jde o to najít určitý kompromis. Nominální napětí 24v na panelu ale nenabije 24v baterii.
1) Mám panely blízko a můžu použít kabel 6mm2 nebo více - paralelně
2) Panely jsou daleko např. 20m a tlustý kabel bych nezaplatil - seriově
Účinnost viz obrázek. Při paralelním zapojení je o 1% lepší učinnost, ale zase jsou větší ztráty v kabelu mezi panelem a MPPT reg., jde o to najít určitý kompromis. Nominální napětí 24v na panelu ale nenabije 24v baterii.
1) Mám panely blízko a můžu použít kabel 6mm2 nebo více - paralelně
2) Panely jsou daleko např. 20m a tlustý kabel bych nezaplatil - seriově
- vata
- Příspěvky: 1406
- Registrován: pon zář 12, 2011 11:32 am
- Reputace: 93
Re: MorningStar TriStar MPPT controler 60A
Zdravím, i já tu otázku paralelní / sériové na jaře řešila. Mám 6x100Wp, z toho 4x100Wp panely skoro 40 metrů daleko od regulátoru, byly paralelně přes diody kvůli PWM CXN. Proud od panelů teče v 35mm kabelu. Po upgrade na MPPT jsem překáblovala na sériovo paralelní 2x2 panely, celkem tedy mám 3 paralelní větve s Voc kolem 45V. Nevšimla jsem si nějaké změny ve výkonu systému - těch dat na to bylo málo, ve statistice se nedá odlišit změna výkonu od počasí. Ale rozhodně mám lepší pocit, když po tom dlouhém kabelu tečou poloviční proudy. Každopádně ve špičkách měřím okamžité výkony kolem 650W.
Inteligentní ostrov - www.vati.cz
-
- Příspěvky: 221
- Registrován: ned kvě 20, 2012 9:20 pm
- Reputace: 4
Re: MorningStar TriStar MPPT controler 60A
tak jsem se stal stastnym majitelem MS TS 60A 
mam dva dotazy na zkusene solarniky s TS kde a jak mate umistenou sondu RTS ?
mate nekdo MSTS merak?
http://www.ebay.com/itm/TS-M-2-DIGITAL- ... 6rk%3D4%26
co vsechno to ukazuje, vyplati se to?

mam dva dotazy na zkusene solarniky s TS kde a jak mate umistenou sondu RTS ?
mate nekdo MSTS merak?
http://www.ebay.com/itm/TS-M-2-DIGITAL- ... 6rk%3D4%26
co vsechno to ukazuje, vyplati se to?
- vata
- Příspěvky: 1406
- Registrován: pon zář 12, 2011 11:32 am
- Reputace: 93
Re: MorningStar TriStar MPPT controler 60A
Zdravím, je to sonda na měření teploty baterie. Našroubujte ji po jedno z oček baterie, až dolů k baterce. Pokud máte baterií více, vyberte si nějakou, která má být šanci nejteplejší. Regulátor to potřebuje pro výpočet cílového napětí v závislosti na teplotní kompenzaci.
Na ten měřák jsem kvůli ceně rezignovala, používám starý PDA s prohlížečem Minimo, možná na smartfonech to poběží taky (kromě opery).
Na ten měřák jsem kvůli ceně rezignovala, používám starý PDA s prohlížečem Minimo, možná na smartfonech to poběží taky (kromě opery).
Inteligentní ostrov - www.vati.cz
-
- Příspěvky: 221
- Registrován: ned kvě 20, 2012 9:20 pm
- Reputace: 4
Re: MorningStar TriStar MPPT controler 60A
zkousel jste nekdo aplikaci MSView?
http://www.morningstarcorp.com/en/suppo ... ItemId=400
me funguje, ale nemuzu rici ze spolehlive, castokrat to nenacte, takze musim disconect-zavrit-conect a znova
taky jsem si vsimnul, ze obcas vypada ten webserver, cas odcasu to napise nedostupna stranka, stava se vam to taky?
neob to je muj problem nekde v siti?
http://www.morningstarcorp.com/en/suppo ... ItemId=400
me funguje, ale nemuzu rici ze spolehlive, castokrat to nenacte, takze musim disconect-zavrit-conect a znova
taky jsem si vsimnul, ze obcas vypada ten webserver, cas odcasu to napise nedostupna stranka, stava se vam to taky?
neob to je muj problem nekde v siti?
-
- Příspěvky: 438
- Registrován: sob čer 02, 2012 8:22 pm
- Reputace: 8
- Bydliště: 580m n.m. na Vysočině
Re: MorningStar TriStar MPPT controler 60A
tak msview snad zkoušel každý kdo nějakej MorningStar má, je to na CD v balení, jinak by se ten regulátor nastavil těžko. Co mám vysledováno tak spojení si MS udrží pro logování klidně pár dní, ztráty spojení a disconnect/connect bývá jen když se mění, nastavuje, načítá nebo zapisuje nastavení do MS.
Webserver je pomalej běžně 3s než se načte stránka, občas laguje a nanačte se nic, je třeba refresh.
Webserver je pomalej běžně 3s než se načte stránka, občas laguje a nanačte se nic, je třeba refresh.
2x Tristar / 26kWh v lithiu / 7,3kWp na střeše / 2xXTM-4000 / >38MWh
/ start 05/2012 s 440Wp.

-
- Příspěvky: 221
- Registrován: ned kvě 20, 2012 9:20 pm
- Reputace: 4
Re: MorningStar TriStar MPPT controler 60A
tak mam nekde nejakou chybu me teda MS spojeni neudrzi ani 5 minut.
resp. status je connected, ale nejdou zadny data, tak nevim.
Tedka si hraju s modbusem u TS. Mate s tim nejake zkusenosti, stale se mi nedari konverze na citelne data, ani dle dokumentace
resp. status je connected, ale nejdou zadny data, tak nevim.
Tedka si hraju s modbusem u TS. Mate s tim nejake zkusenosti, stale se mi nedari konverze na citelne data, ani dle dokumentace
- vata
- Příspěvky: 1406
- Registrován: pon zář 12, 2011 11:32 am
- Reputace: 93
Re: MorningStar TriStar MPPT controler 60A
já sice z MSview nejsu zrovna odvázaná, ale spojení drží dobře. Jak už jsem psala, měla jsem problém s prvním připojením - pomohla až statická ip u Tristaru, nějak si nerozuměl s mým routerem.
Inteligentní ostrov - www.vati.cz
-
- Příspěvky: 438
- Registrován: sob čer 02, 2012 8:22 pm
- Reputace: 8
- Bydliště: 580m n.m. na Vysočině
Re: MorningStar TriStar MPPT controler 60A
Modbus komunikace se dá, sem to zkoušel, zatím sem to ale nehodil do arduina, nějak se mi nedařilo nacpat binární data do packetu a navíc tam mám enc28j60 ethernet modul...prochazka85 píše:Tedka si hraju s modbusem u TS. Mate s tim nejake zkusenosti, stale se mi nedari konverze na citelne data, ani dle dokumentace
ale vpodstatě funguje nějak tahle, baterka sídlí na PDU addr 0x0018
Kód: Vybrat vše
Packet: dee400000006010300180001
Send
Wait data ...
Data received
Packet: dee4000000050103021280
Disconnected
což HEX->DEC dá 4736
V_Batt=4736
ale k vypočítání třeba toho napětí musíme zjistit ještě konstatntu V_PU
Kód: Vybrat vše
Packet: f01400000006010300000002
Send
Wait data ...
Data received
Packet: f0140000000701030400b40000
V_PU HI =180
V_PU LO =0
V_PU =180
Teď už jen výpočet (V_Batt*V_PU)/32768
(4736*180)/32768
A zjistil sem že mám na baterkách 26.015625 Voltů
moc práce pro takovou blbost co ?

2x Tristar / 26kWh v lithiu / 7,3kWp na střeše / 2xXTM-4000 / >38MWh
/ start 05/2012 s 440Wp.

-
- Příspěvky: 221
- Registrován: ned kvě 20, 2012 9:20 pm
- Reputace: 4
Re: MorningStar TriStar MPPT controler 60A
jojo, diky uz sem to zlomil, funguje mi to supr.
ten duvod pro mi to neslo je ze nechapu tenhle zapis:
n* V_PU * 2-15
kdyz ve skutecnosti je ten vypocet
(n*V_PU)/32768
proc je proboha "krat 2 na -15" ve skutecnosti "deleno 32768"
to me proste hlava nebere
nevadi, zreme mi tyto kouzla algebry zustanou skryta, dulezite je ze mi to funguje
tedka uz jsem je malinkaty krucek o integrace o moji aplikace smarthouse
jeste jednou diky za radu
ten duvod pro mi to neslo je ze nechapu tenhle zapis:
n* V_PU * 2-15
kdyz ve skutecnosti je ten vypocet
(n*V_PU)/32768
proc je proboha "krat 2 na -15" ve skutecnosti "deleno 32768"
to me proste hlava nebere
nevadi, zreme mi tyto kouzla algebry zustanou skryta, dulezite je ze mi to funguje
tedka uz jsem je malinkaty krucek o integrace o moji aplikace smarthouse
jeste jednou diky za radu
-
- Příspěvky: 221
- Registrován: ned kvě 20, 2012 9:20 pm
- Reputace: 4
Re: MorningStar TriStar MPPT controler 60A
tak jsem zacal pracovat na programku pro ukladani dat z MSTS do mysql databaze
Kdo je online
Uživatelé prohlížející si toto fórum: Claudebot [Bot] a 0 hostů